5034-IOL4 和 5034-IOL4XT IO-Link 主站 4 通道模块
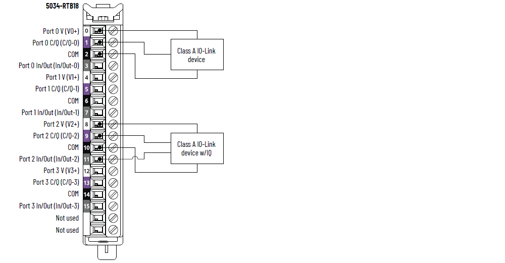
5034-IOL4 和 5034-IOL4XT 接线图 – IO-Link 模式

|
5034-IOL4 和 5034-IOL4XT 接线图 – DI 模式

|
5034-IOL4 和 5034-IOL4XT 接线图 – DO 模式

|
5034-IOL4 和 5034-IOL4XT 功能块图

属性 | 5034-IOL4、5034-IOL4XT |
|---|---|
端口数 | 4 个 A 类端口 |
通信速度 | 4.8 Kbps、38.4 Kbps、230.4 Kbps |
电压额定值 | 20…30 V DC |
每个端口的最大 V+ 电流额定值 | 0.5 A |
IO-Link 设备电缆最大长度 | 20 m (66 ft) |
IO-Link 协议版本 | 版本 1.0 和 1.1 |
属性 | 5034-IOL4、5034-IOL4XT |
|---|---|
导通电压范围 通道 0、2、4、6 | 11...30 V DC – C/Q(在 SIO 模式下) |
导通电压范围 通道 1、3、5、7 | 10...30 V DC – I/Q |
最小通态电流 通道 0、2、4、6 | 2 mA – C/Q(在 SIO 模式下) |
最小通态电流 通道 1、3、5、7 | 2 mA – I/Q |
标称通态电流 通道 0、2、4、6 | 2.5 mA – C/Q(在 SIO 模式下) |
标称通态电流 通道 1、3、5、7 | 2.3 mA – I/Q |
最大通态电流 通道 0、2、4、6 | 6.6 mA – C/Q(在 SIO 模式下) |
最大通态电流 通道 1、3、5、7 | 5 mA – I/Q |
最大断态电压 通道 0、2、4、6 | 5V DC – C/Q(在 SIO 模式下) |
最大断态电压 通道 1、3、5、7 | 5V DC – I/Q |
最大断态电流 通道 0、2、4、6 | 1.5 mA – C/Q(在 SIO 模式下) |
最大断态电流 通道 1、3、5、7 | 1.5 mA – I/Q |
最小输入阻抗 | 11 V DC – C/Q 时为 1.6 kΩ...(在 SIO 模式下) 10 V DC 时为 2 kΩ – I/Q |
标称输入阻抗 | 24 V DC – C/Q 时为 9.6 kΩ...(在 SIO 模式下) 24 V DC 时为 10.4 kΩ...I/Q |
最大输入阻抗 | 30 V DC – C/Q 时为 15 kΩ...(在 SIO 模式下) 30 V DC 时为 15 kΩ...I/Q |
输出延迟时间(螺丝到背板)(最大值) 通道 0、2、4、6 由 Off 到 On 由 On 到 Off | 900 µs |
输出延迟时间(螺丝到背板)(最大值) 通道 1、3、5、7 由 Off 到 On 由 On 到 Off | 60 µs |
输入脉冲宽度最小值 通道 0、2、4、6 由 Off 到 On 由 On 到 Off | 1 ms |
输入脉冲宽度最小值 通道 1、3、5、7 由 Off 到 On 由 On 到 Off | 0.125 ms |
输入滤波器时间 通道 0、2、4、6 由 Off 到 On 由 On 到 Off | 0 µs、2 ms(默认值)、5 ms、10 ms、20 ms、50 ms |
输入滤波器时间 通道 1、3、5、7 由 Off 到 On 由 On 到 Off | 0 µs、100 µs、200 µs、500 µs(默认值)、1 ms、2 ms、 5 ms、10 ms、20 ms、50 ms 0 µs 设置内置 10 µs 滤波器。 |
简单计数器,计数器频率 通道 0、2、4、6 | 0...f 最大值 = 500 Hz |
简单计数器,计数器频率 通道 1、3、5、7 | 0...f 最大值 = 4000 Hz |
输入时间戳(事件序列) 通道 0、2、4、6 | 是,±500 µs 精度 |
输入时间戳(事件序列) 通道 1、3、5、7 | 是,±10 µs 精度 |
事件 | 是 |
模式匹配 | 是 |
属性 | 5034-IOL4、5034-IOL4XT |
|---|---|
导通电压范围 通道 0、2、4、6 | 20…30 V DC – C/Q(在 SIO 模式下) |
导通电压范围 通道 1、3、5、7 | 20...30 V DC – I/Q |
导通状态压降(最大值) 通道 0、2、4、6 | 0.6 V DC – C/Q(在 SIO 模式下) |
导通状态压降(最大值) 通道 1、3、5、7 | 0.3 V DC – I/Q |
每通道通态电流(最大值) 通道 0、2、4、6 | 250 mA – C/Q(在 SIO 模式下) |
每通道通态电流(最大值) 通道 1、3、5、7 | 500 mA – I/Q |
每点关断状态漏电流(最大值) 关断状态断线检测禁用 仅通道 1、3、5、7 | 0.1 mA |
每点关断状态漏电流(最大值 (1) )关断状态断线检测启用 仅通道 1、3、5、7 | 0.5 mA |
每输出浪涌电流(最大值) 通道 1、3、5、7 | 1 A 持续 10 ms,每 3 s 可重复一次 |
每模块输出电流额定值(最大值) | 3 A |
输出延迟时间(背板到螺丝)(最大值) 通道 0、2、4、6 由 Off 到 On 由 On 到 Off | 1 ms |
输出延迟时间(背板到螺丝)(最大值) 通道 1、3、5、7 由 Off 到 On 由 On 到 Off | 0.15 ms |
开路负载检测诊断 仅通道 1、3、5、7 | 是,可配置(默认关闭) |
输出短路/过载检测 通道 0、2、4、6 | 是 |
输出短路/过载检测 通道 1、3、5、7 | 是 |
(1) 推荐的加载电阻器 – 为了限制通过固态输出的漏电流的影响,可以将负载电阻与负载并联。 对于 24 V 直流操作,使用 5.6 kΩ/0.5 W 电阻进行晶体管开关操作。 | |
属性 | 5034-IOL4、5034-IOL4XT |
|---|---|
输入/输出数量 | 8 个通道,可配置,包括配置为 SIO 模式的 4x C/Q 通道,灌电流输入,拉出式输出 |
SA 电源电压(标称值) | 24 V DC |
SA 电源电压范围 | 20…30 V DC |
SA 电源电流(标称值) | 3.2 A |
SA 电源电流(最大值) | 3.3 A |
无负载 SA 电源电流 | 14 mA |
SA 反极性保护 | 是 |
最大功耗 (1) | 1.04 W |
最大热量损耗 (1) | 3.55 BTU/hr |
绝缘电压 | 250 V(连续),基本绝缘类型,系统侧到现场侧 SA 电源与通道之间无隔离 各独立通道之间无隔离 |
支持 RIUP | 是 |
CIP 同步 | 是,仅支持从站普通时钟 |
电子匹配功能 | 通过编程软件实现电子匹配功能 |
RTB 钥匙位置(插槽) | 3、6、12 |
支持 RTB | 5034-RTB18、5034-RTB18S |
接线类别 (2) | 2 - 信号端口 2 - 电源端口 |
接线技术参数 | 请参见 Wiring Specifications for Removable Terminal Blocks in
the PointMax I/O 系统技术参数技术数据(出版物:5034-TD001) |
指示灯 | 1 个绿色/红色模块状态指示灯 1 个绿色/红色 SA 电源状态指示灯 8 个黄色/红色 I/O 状态指示灯 |
近似尺寸(高 x 宽 x 深) | 123.6 x 15.0 x 66.4 mm (4.87 x 0.59 x 2.61 in.) |
近似重量 | 48.0 g (1.69 oz.) – 5034-IOL4 51.0 g (1.80 oz.) – 5034-IOL4XT |
防护罩类型 | 无(开放式) |
北美温度代码 | T4 |
UKEX/ATEX 温度代码 | T4 |
IECEx 温度代码 | T4 |
(1) 在 60 °C (140 °F) 下测量的值。 功耗因温度而异。 (2) 使用此导体类别信息制定导体布线计划。 请参见 Industrial Automation Wiring and Grounding Guidelines(出版物:1770-4.1)。 请按照相应系统级安装手册中的描述,使用该导线类别信息来规划导线布线。 | |
提供反馈