Module maître IO-Link 4 voies 5034-IOL4 et 5034-IOL4XT
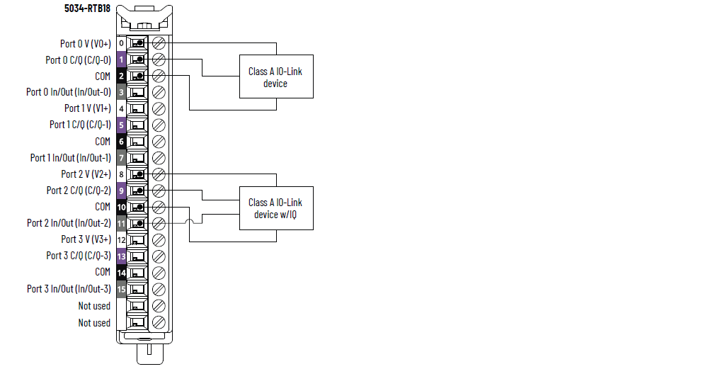
Schéma de câblage 5034-IOL4 et 5034-IOL4XT – Mode IO-Link

|
Schéma de câblage 5034-IOL4 et 5034-IOL4XT – Mode DI

|
Schéma de câblage 5034-IOL4 et 5034-IOL4XT – Mode DO

|
Schéma fonctionnel 5034-IOL4 et 5034-IOL4XT

Attribut | 5034-IOL4, 5034-IOL4XT |
---|---|
Nombre de ports | 4 ports Classe A |
Vitesse de communication | 4,8 Kbits/s, 38,4 Kbits/s, 230,4 Kbits/s |
Tension nominale | 20 à 30 V c.c. |
Courant nominal assigné V+, par port, max. | 0,5 A |
Longueur du câble du dispositif IO-Link, max. | 20 m |
Version du protocole IO-Link | Versions 1.0 et 1.1 |
Attribut | 5034-IOL4, 5034-IOL4XT |
---|---|
Plage de tension à l’état passant Voie 0, 2, 4, 6 | 11 à 30 V c.c. – C/Q (en mode SIO) |
Plage de tension à l’état passant Voie 1, 3, 5, 7 | 10 à 30 V c.c. – I/Q |
Courant à l’état passant, min. Voie 0, 2, 4, 6 | 2 mA – C/Q (en mode SIO) |
Courant à l’état passant, min. Voie 1, 3, 5, 7 | 2 mA – I/Q |
Courant à l’état passant, nom. Voie 0, 2, 4, 6 | 2,5 mA – C/Q (en mode SIO) |
Courant à l’état passant, nom. Voie 1, 3, 5, 7 | 2,3 mA – I/Q |
Courant à l’état passant, max. Voie 0, 2, 4, 6 | 6,6 mA – C/Q (en mode SIO) |
Courant à l’état passant, max. Voie 1, 3, 5, 7 | 5 mA – I/Q |
Tension à l’état bloqué, max. Voie 0, 2, 4, 6 | 5 V c.c. – C/Q (en mode SIO) |
Tension à l’état bloqué, max. Voie 1, 3, 5, 7 | 5 V c.c. – I/Q |
Courant à l’état bloqué, max. Voie 0, 2, 4, 6 | 1,5 mA – C/Q (en mode SIO) |
Courant à l’état bloqué, max. Voie 1, 3, 5, 7 | 1,5 mA – I/Q |
Impédance d’entrée, min. | 1,6 kΩ sous 11 V c.c. – C/Q (en mode SIO) 2 kΩ sous 10 V c.c. – I/Q |
Impédance d’entrée, nominale | 9,6 kΩ sous 24 V c.c. – C/Q (en mode SIO) 10,4 kΩ sous 24 V c.c. – I/Q |
Impédance d’entrée, max. | 15 kΩ sous 30 V c.c. – C/Q (en mode SIO) 15 kΩ sous 30 V c.c. – I/Q |
Temps de réponse de l’entrée (entre vis et bus intermodules), max. Voie 0, 2, 4, 6 Off à On On à Off | 900 µs |
Temps de réponse de l’entrée (entre vis et bus intermodules), max. Voie 1, 3, 5, 7 Off à On On à Off | 60 µs |
Largeur d’impulsion min. d’entrée Voie 0, 2, 4, 6 Off à On On à Off | 1 ms |
Largeur d’impulsion min. d’entrée Voie 1, 3, 5, 7 Off à On On à Off | 0,125 ms |
Temps de filtre d’entrée Voie 0, 2, 4, 6 Off à On On à Off | 0 µs, 2 ms (valeur par défaut), 5 ms, 10 ms, 20 ms, 50 ms |
Temps de filtre d’entrée Voie 1, 3, 5, 7 Off à On On à Off | 0 µs, 100 µs, 200 µs, 500 µs (valeur par défaut), 1 ms, 2 ms, 5 ms, 10 ms, 20 ms, 50 ms Le réglage à 0 μs est intégré avec un filtre de 10 μs. |
Compteurs simples, fréquence de compteur Voie 0, 2, 4, 6 | 0 à f max = 500 Hz |
Compteurs simples, fréquence de compteur Voie 1, 3, 5, 7 | 0 à f max = 4 000 Hz |
Horodatage des entrées (séquence d’événements) Voie 0, 2, 4, 6 | Oui, précision de ±500 μs |
Horodatage des entrées (séquence d’événements) Voie 1, 3, 5, 7 | Oui, précision de ±10 µs |
Événements | Oui |
Correspondance de profil | Oui |
Attribut | 5034-IOL4, 5034-IOL4XT |
---|---|
Plage de tension à l’état passant Voie 0, 2, 4, 6 | 20 à 30 V c.c. – C/Q (en mode SIO) |
Plage de tension à l’état passant Voie 1, 3, 5, 7 | 20 à 30 V c.c. – I/Q |
Chute de tension à l’état passant, max. Voie 0, 2, 4, 6 | 0,6 V c.c. – C/Q (en mode SIO) |
Chute de tension à l’état passant, max. Voie 1, 3, 5, 7 | 0,3 V c.c. – I/Q |
Courant à l’état activé par voie, max Voie 0, 2, 4, 6 | 250 mA – C/Q (en mode SIO) |
Courant à l’état activé par voie, max Voie 1, 3, 5, 7 | 500 mA – I/Q |
Courant de fuite à l’état bloqué par point, max. Détection de fil déconnecté à l’état bloqué désactivée Voie 1, 3, 5, 7 uniquement | 0,1 mA |
Courant de fuite à l’état bloqué par point, max. (1) Détection de fil déconnecté à l’état bloqué activée Voie 1, 3, 5, 7 uniquement | 0,5 mA |
Courant d’appel, par sortie, max. Voie 1, 3, 5, 7 | 1 A pendant 10 ms, répétable toutes les 3 s |
Courant nominal de sortie par module, max. | 3 A |
Temps de réponse de la sortie (entre bus intermodules et vis), max. Voie 0, 2, 4, 6 Off à On On à Off | 1 ms |
Temps de réponse de la sortie (entre bus intermodules et vis), max. Voie 1, 3, 5, 7 Off à On On à Off | 0,15 ms |
Diagnostics de détection de charge ouverte Voie 1, 3, 5, 7 uniquement | Oui, configurable (valeur par défaut = Désactivé) |
Détection de court-circuit/surcharge en sortie Voie 0, 2, 4, 6 | Oui |
Détection de court-circuit/surcharge en sortie Voie 1, 3, 5, 7 | Oui |
(1) Résistance de charge recommandée – Pour limiter les effets du courant de fuite par les sorties statiques, vous pouvez raccorder une résistance de charge parallèlement à votre charge. Pour le fonctionnement en 24 V c.c., utilisez une résistance de 5,6 kΩ, 0,5 W en fonctionnement transistor. |
Attribut | 5034-IOL4, 5034-IOL4XT |
---|---|
Nombre d’entrées/sorties | 8 voies, configurables, dont 4 voies C/Q configurées en mode SIO, entrée PNP, sortie PNP |
Tension d’alimentation SA, nom. | 24 V c.c. |
Plage de tension de l’alimentation SA | 20 à 30 V c.c. |
Courant de l’alimentation SA, nom. | 3,2 A |
Courant de l’alimentation SA, max. | 3,3 A |
Courant de l’alimentation SA sans charge | 14 mA |
Protection contre l’inversion de polarité SA | Oui |
Dissipation de puissance, max. (1) | 1,04 W |
Dissipation thermique, max. (1) | 3,55 BTU/h |
Tension d’isolement | 250 V (permanent), type d'isolement de base, système vers terrain Aucun isolement entre l’alimentation SA et les voies Sans isolement entre voies individuelles |
Prise en charge du retrait et de l’insertion sous tension | Oui |
CIP Sync | Oui, horloge ordinaire esclave uniquement |
Détrompage électronique | Détrompage électronique via un logiciel de programmation |
Positions de détrompage du bornier débrochable (logement) | 3, 6, 12 |
Bornier débrochable pris en charge | 5034-RTB18, 5034-RTB18S |
Catégorie de câblage (2) | 2 - Ports de signal 2 - Ports d’alimentation |
Caractéristiques de câblage | Reportez-vous aux caractéristiques de câblage pour les
borniers débrochables dans la publication 5034-TD001,
« Caractéristiques du système PointMax I/O Données
techniques » |
Indication | 1 voyant d’état du module vert/rouge 1 voyant d’état de l’alimentation SA vert/rouge 8 voyants d’état d’E/S jaunes/rouges |
Dimensions approx. (H x L x P) | 123,6 x 15,0 x 66,4 mm (4,87 x 0,59 x 2,61 in.) |
Poids, approx. | 48,0 g (1,69 oz.) – 5034-IOL4 51,0 g (1,80 oz.) – 5034-IOL4XT |
Type de boîtier | Aucun (type ouvert) |
Code de température nord-américain | T4 |
Code de température UKEX/ATEX | T4 |
Code de température IECEx | T4 |
(1) La valeur est mesurée à 60 °C (140 °F). La dissipation de puissance varie en fonction de la température. (2) Utilisez cette information de catégorie de conducteur pour planifier l’acheminement des fils. Consultez la publication 1770-4.1, « Industrial Automation Wiring and Grounding Guidelines ». Utilisez cette information sur la catégorie de conducteur pour planifier l’acheminement des conducteurs, tel que décrit dans la notice d’installation de niveau système appropriée. |
Fournir une réponse