Módulo maestro de 4 canales IO-Link 5034-IOL4 y 5034-IOL4XT
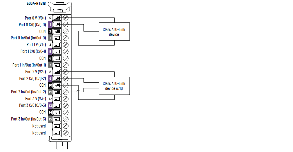
Diagrama de cableado de los módulos 5034-IOL4 y 5034-IOL4XT – Modo IO-Link

|
Diagrama de cableado de los módulos 5034-IOL4 y 5034-IOL4XT – Modo DI

|
Diagrama de cableado de los módulos 5034-IOL4 y 5034-IOL4XT – Modo DO

|
Diagrama de bloques de funciones de los módulos 5034-IOL4 y 5034-IOL4XT

Atributo | 5034-IOL4, 5034-IOL4XT |
---|---|
Número de puertos | 4 puertos de clase A |
Velocidad de comunicaciones | 4.8 kbps, 38.4 kbps, 230.4 kbps |
Voltaje nominal | 20…30 VCC |
Capacidad nominal de corriente V+, por puerto, máx. | 0.5 A |
Longitud de cable del dispositivo IO-Link, máx. | 20 m (66 pies) |
Versión del protocolo IO-Link | Versiones 1.0 y 1.1 |
Atributo | 5034-IOL4, 5034-IOL4XT |
---|---|
Rango de voltajes en estado activado Canal 0, 2, 4, 6 | 11...30 VCC – C/Q (en modo SIO) |
Rango de voltajes en estado activado Canal 1, 3, 5, 7 | 10...30 VCC – I/Q |
Corriente en estado activado, mín. Canal 0, 2, 4, 6 | 2 mA – C/Q (en modo SIO) |
Corriente en estado activado, mín. Canal 1, 3, 5, 7 | 2 mA – I/Q |
Corriente en estado activado, nom. Canal 0, 2, 4, 6 | 2.5 mA – C/Q (en modo SIO) |
Corriente en estado activado, nom. Canal 1, 3, 5, 7 | 2.3 mA – I/Q |
Corriente en estado activado, máx. Canal 0, 2, 4, 6 | 6.6 mA – C/Q (en modo SIO) |
Corriente en estado activado, máx. Canal 1, 3, 5, 7 | 5 mA – I/Q |
Voltaje de estado desactivado, máx. Canal 0, 2, 4, 6 | 5 VCC – C/Q (en modo SIO) |
Voltaje de estado desactivado, máx. Canal 1, 3, 5, 7 | 5 VCC – I/Q |
Corriente en estado desactivado, máx. Canal 0, 2, 4, 6 | 1.5 mA – C/Q (en modo SIO) |
Corriente en estado desactivado, máx. Canal 1, 3, 5, 7 | 1.5 mA – I/Q |
Impedancia de entrada, mín. | 1.6 kΩ a 11 VCC – C/Q (en modo SIO) 2 kΩ a 10 VCC – I/Q |
Impedancia de entrada, nom. | 9.6 kΩ a 24 VCC – C/Q (en modo SIO) 10.4 kΩ a 24 VCC – I/Q |
Impedancia de entrada, máx. | 15 kΩ a 30 VCC – C/Q (en modo SIO) 15 kΩ a 30 VCC – I/Q |
Tiempo de retardo de entrada (tornillo a backplane), máx. Canal 0, 2, 4, 6 Desactivado a activado Activado a desactivado | 900 µs |
Tiempo de retardo de entrada (tornillo a backplane), máx. Canal 1, 3, 5, 7 Desactivado a activado Activado a desactivado | 60 µs |
Anchura de impulso mínimo de entrada Canal 0, 2, 4, 6 Desactivado a activado Activado a desactivado | 1 ms |
Anchura de impulso mínimo de entrada Canal 1, 3, 5, 7 Desactivado a activado Activado a desactivado | 0.125 ms |
Tiempo de filtro de entrada Canal 0, 2, 4, 6 Desactivado a activado Activado a desactivado | 0 μs, 2 ms (predeterminado), 5 ms, 10 ms, 20 ms, 50 ms |
Tiempo de filtro de entrada Canal 1, 3, 5, 7 Desactivado a activado Activado a desactivado | 0 μs, 100 μs, 200 μs, 500 μs (predeterminado), 1 ms, 2 ms, 5 ms, 10 ms, 20 ms, 50 ms El ajuste de 0 μs se incorpora con un filtro de 10 μs. |
Contadores simples, frecuencia de contador Canal 0, 2, 4, 6 | 0...f máx. = 500 Hz |
Contadores simples, frecuencia de contador Canal 1, 3, 5, 7 | 0…f máx = 4000 Hz |
Sello de hora de entradas (secuencia de eventos) Canal 0, 2, 4, 6 | Sí, exactitud de ±500 μs |
Sello de hora de entradas (secuencia de eventos) Canal 1, 3, 5, 7 | Sí, exactitud de ±10 µs |
Eventos | Sí |
Coincidencia de patrones | Sí |
Atributo | 5034-IOL4, 5034-IOL4XT |
---|---|
Rango de voltajes en estado activado Canal 0, 2, 4, 6 | 20...30 VCC – C/Q (en modo SIO) |
Rango de voltajes en estado activado Canal 1, 3, 5, 7 | 20…30 VCC – I/Q |
Caída de tensión de estado activado, máx. Canal 0, 2, 4, 6 | 0.6VCC – C/Q (en modo SIO) |
Caída de tensión de estado activado, máx. Canal 1, 3, 5, 7 | 0.3 VCC – I/Q |
Corriente en estado activado por canal, máx. Canal 0, 2, 4, 6 | 250 mA – C/Q (en modo SIO) |
Corriente en estado activado por canal, máx. Canal 1, 3, 5, 7 | 500 mA – I/Q |
Corriente de fuga en estado desactivado, por punto, máx. Detección de cable abierto en estado desactivado inhabilitada Canal 1, 3, 5, 7 solamente | 0.1 mA |
Corriente de fuga en estado desactivado por punto, máx. (1) Detección de cable abierto en estado desactivado habilitada Canal 1, 3, 5, 7 solamente | 0.5 mA |
Corriente pico, por salida, máx. Canal 1, 3, 5, 7 | 1 A durante 10 ms, repetible cada 3 s |
Corriente de salida nominal por módulo, máx. | 3 A |
Tiempo de retardo de salida (backplane a tornillo), máx. Canal 0, 2, 4, 6 Desactivado a activado Activado a desactivado | 1 ms |
Tiempo de retardo de salida (backplane a tornillo), máx. Canal 1, 3, 5, 7 Desactivado a activado Activado a desactivado | 0.15 ms |
Diagnósticos de detección de carga abierta Canal 1, 3, 5, 7 solamente | Sí, configurable (el valor predeterminado es desactivado) |
Detección de cortocircuito/sobrecarga de salida Canal 0, 2, 4, 6 | Sí |
Detección de cortocircuito/sobrecarga de salida Canal 1, 3, 5, 7 | Sí |
(1) Resistencia de carga recomendada: Para limitar los efectos de la corriente de fuga a través de salidas de estado sólido, puede conectar una resistencia de carga en paralelo con la carga. En el caso del funcionamiento de 24 VCC, utilice una resistencia de 5.6 kΩ, 0.5 W para el funcionamiento del transistor. |
Atributo | 5034-IOL4, 5034-IOL4XT |
---|---|
Número de entradas/salidas | 8 canales, configurables, inclusive de 4 canales C/Q configurados al modo SIO, entrada drenadora, salida surtidora |
Voltaje de alimentación eléctrica de SA, nom. | 24 VCC |
Rango de voltaje de la alimentación eléctrica de SA | 20…30 VCC |
Corriente de alimentación eléctrica de SA, nom. | 3.2 A |
Corriente de alimentación eléctrica de SA, máx. | 3.3 A |
Corriente de alimentación eléctrica de SA sin carga | 14 mA |
Protección contra inversión de polaridad SA | Sí |
Disipación de energía, máx. (1) | 1.04 W |
Disipación térmica, máx. (1) | 3.55 BTU/h |
Voltaje de aislamiento | 250 V (régimen continuo), tipo de aislamiento básico, sistema a campo Sin aislamiento entre la alimentación de SA y los canales Sin aislamiento entre canales individuales |
Soporte RIUP | Sí |
CIP Sync | Sí, reloj común de solo esclavo |
Codificación electrónica | Codificación electrónica mediante software de programación |
Posiciones de la llave del RTB (ranura) | 3, 6, 12 |
RTB compatible | 5034-RTB18, 5034-RTB18S |
Categoría de cableado (2) | 2: puertos de señal 2: puertos de alimentación eléctrica |
Especificaciones de cableado | Consulte las especificaciones de cableado de los bloques de terminales extraíbles en los Datos técnicos – Especificaciones del sistema E/S PointMax, publicación 5034-TD001 |
Indicadores | 1 indicador de estado de módulo verde/rojo 1 indicador de estado de alimentación eléctrica de SA verde/rojo 8 indicadores de estado de E/S amarillos/rojos |
Dimensiones aproximadas (alto × ancho × profundidad) | 123.6 × 15.0 × 66.4 mm (4.87 × 0.59 × 2.61 pulg.) |
Peso aprox. | 48.0 g (1.69 oz) – 5034-IOL4 51.0 g (1.80 oz) – 5034-IOL4XT |
Tipo de envolvente | Ninguna (estilo abierto) |
Código de temperatura norteamericano | T4 |
Código de temperatura UKEX/ATEX | T4 |
Código de temperatura IECEx | T4 |
(1) El valor se mide a 60 °C (140 °F). La disipación de energía varía con la temperatura. (2) Utilice esta información sobre las categorías de conductores para planificar la instalación de conductores. Consulte el documento Pautas de cableado y conexión a tierra de equipos de automatización industrial, publicación 1770-4.1. Utilice esta información sobre categoría de conductores para planificar la instalación de conductores como se describe en el correspondiente manual de instalación a nivel de sistema. |
Entregue su opinión