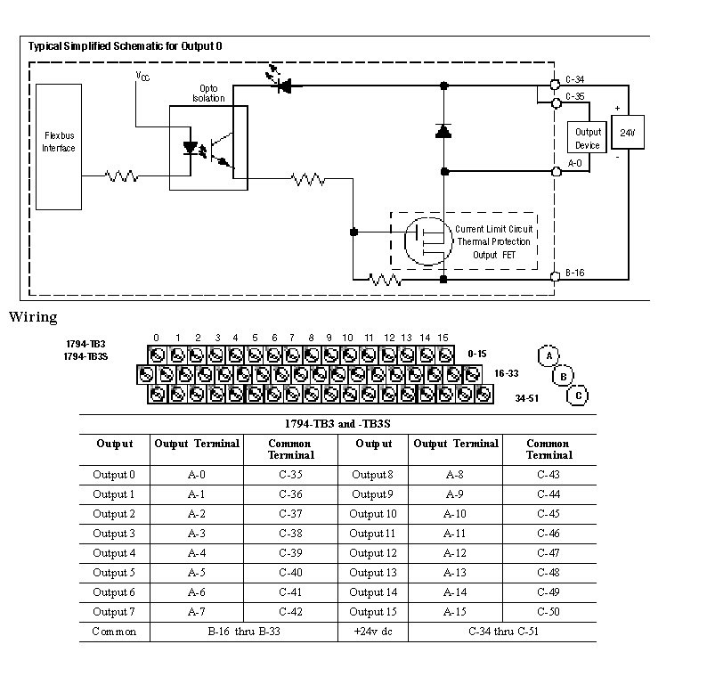
Wiring Diagram 1794-OV16P
The recommended Terminal Base for the 1794-OV16P is the 1794-TB3. Wiring diagrams to the 1794-TB3, and TB3S are shown below. The compatible Terminal Bases for the 1794-OV16P is the 1794- TB3S.

Provide Feedback