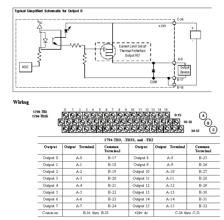
Wiring Diagram 1794-OB16P
The recommended Terminal Base for the 1794-OB16P is the 1794-TB2. Wiring diagrams to the 1794-TB3, and TB3S are shown below. Compatible Terminal Bases for the 1794-OB16P are the 1794-TB3, and TB3S.

Provide Feedback