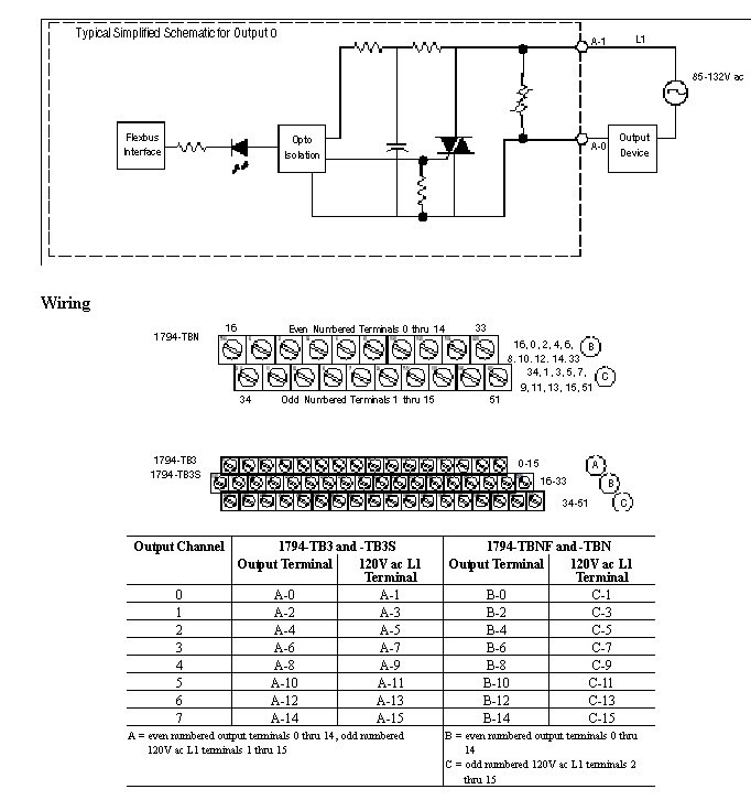
Wiring Diagram 1794-OA8I
The recommended Terminal Base for the Output 1794-OA8I is the 1794-TBNF. Wiring diagrams to the 1794-TBN, TB3, and TB3S are shown below. Compatible Terminal Bases for the 1794-OA8I are the 1794-TB3, TB3S, TBN, and TB2.

Provide Feedback