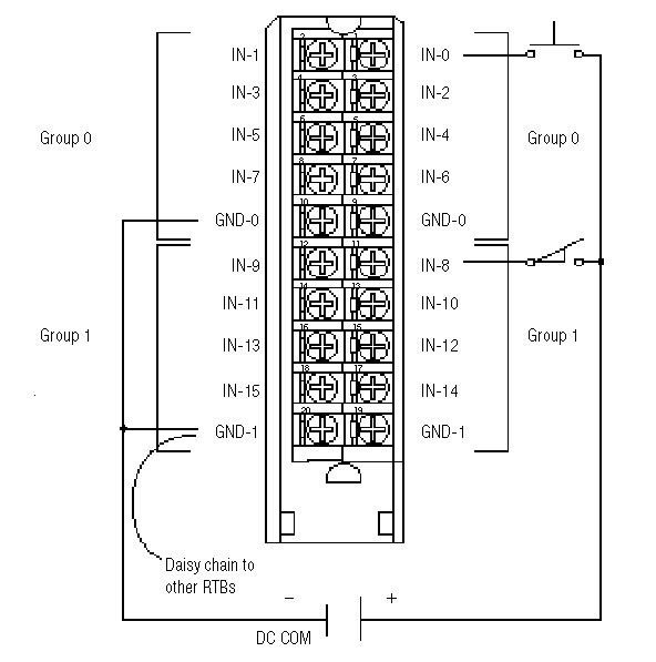
Wiring Diagram - 1756-IB16

IB16_shg
All terminals with the same name are connected together on the module. For example, DC COM can be connected to either terminal marked GND-0.
When you daisy chain from a group to anther RTB, always connect the daisy chain to the terminal directly connected to the supply wire, as shown.
This wiring example shows a single voltage source.
1756ib16
Provide Feedback
Have questions or feedback about this documentation? Please submit your feedback here.
Normal