Process Variable Speed Drive (PVSD)
This information applies to CompactLogix 5380P, ControlLogix 5580P, and ControlLogix 5590P
controllers.
The Process Variable Speed Drive (PVSD) instruction monitors and controls a variable speed motor using an AC (variable frequency) or DC drive. Use the instruction to run or jog the motor, forward or reverse. The drive interface can be through a Device Object Interface or through individual pins. The object is a built-in version of the existing P_VSD add-on instruction in the Rockwell Automation Library of Process Objects.
Use the PVSD instruction to:
- Control and monitor a variable speed motor using an AC or DC drive. This instruction is used with drives controlling velocity, not position, and it does not use any motion axes.
- Select Operator, Program, External, Override, Maintenance, Out of Service, or Hand as the source of drive commands and settings.
- Use the selected command source to enter a speed reference (setpoint).
- Use the selected command source to start the drive forward.
- Use the selected command source to start the drive reverse, if configured for reversing.
- Use the selected command source to jog the drive forward, if configured for jogging forward. Only Operator, External and Maintenance command sources are permitted to jog the drive forward.
- Use the selected command source to jog the drive reverse, if configured for jogging reverse. Only Operator, External and Maintenance command sources are permitted to jog the drive reverse.
- Monitor actual drive status, including:
- Speed feedback
- Drive ready
- Drive active (run feedback)
- Commanded direction
- Actual direction
- Accelerating
- Decelerating
- At speed
- Drive warning
- Drive faulted (with fault code and description)
- Interface to a drive Device Object using a set of Power Velocity interface tags. If the interface tags are not linked (optional InOut parameters), a set of input and output parameters are used to interface to the drive signal-by-signal.
- Search a linked Fault Code Lookup Table to provide textual drive fault information, or use text provided through the Power Velocity interface fault record.
- Participate in a control strategy bus (BUS_OBJ) with other devices and process instructions.
- Configure an output to provide a pre-start audible warning (horn). The time the alert sounds before starting or jogging is configurable.
- Configure virtualization, providing simulated feedback of a working drive while disabling outputs to the physical device.
- Configure scaling of the speed reference from application engineering units to drive interface units.
- Configure scaling of the speed feedback from drive interface units to application engineering units.
- Configure limiting (clamping) of the speed reference.
- Monitor run feedback and provide status and alarms for failure to start in the configured time and failure to stop in the configured time.
- Monitor permissive conditions to allow starting or jogging the motor forward.
- Monitor permissive conditions to allow starting or jogging the motor reverse.
- Monitor interlock conditions to stop and prevent starting or jogging the motor. Trigger an alarm if interlock conditions cause the motor to stop.
- Monitor I/O communication faults.
- Automatically clear latched alarms and drive faults when an Operator Command (Start, Stop, Jog) is received.
- Automatically clear latched alarms and drive faults when an External Command (Start, Stop, Jog) is received.
- Use HMI breadcrumbs for Alarm Inhibited, Bad Configuration, Not Ready, and Maintenance Bypass Active.
- Use Available status for use by automation logic to indicate whether the motor can be controlled by other objects.
- Use Alarms for Fail to Start, Fail to Stop, Interlock Trip, I/O Fault and Drive Fault conditions.
Available Languages
Ladder Diagram

Function Block Diagram

Structured Text
PVSD(
PlantPAx Control
, Ref_Ctrl_Set, Ref_Ctrl_Cmd, Ref_Ctrl_Sts, BusObj, Ref_FaultCodeList)Operands
IMPORTANT:
Unexpected operation may occur if:
- Output tag operands are overwritten.
- Members of a structure operand are overwritten.
- Except when specified, structure operands are shared by multiple instructions.
There are data conversion rules for mixing numeric data types within an instruction. See Data conversions.
Configuration Operands
Operand | Type | Format | Description |
---|---|---|---|
PlantPAx Control | P_VARIABLE_SPEED_DRIVE | tag | Data structure required for proper operation of instruction. |
Ref_Ctrl_Set | RAC_ITF_DVC_PWRVELOCITY_SET | tag | Velocity Automation Device Object Settings Interface. |
Ref_Ctrl_Cmd | RAC_ITF_DVC_PWRVELOCITY_CMD | tag | Velocity Automation Device Object Command Interface. |
Ref_Ctrl_Sts | RAC_ITF_DVC_PWRVELOCITY_STS | tag | Velocity Automation Device Object Status Interface. |
BusObj | BUS_OBJ | tag | Bus component. |
Ref_FaultCodeList | RAC_CODE_DESCRIPTION[x] | tag | Fault Code to Fault Description lookup table for intelligent motor controller. |
P_VARIABLE_SPEED_DRIVE Structure
Public members are standard, visible tag members that are programmatically accessible. Private, hidden members are used in HMI faceplates and are not programmatically accessible. Private members are listed in separate tables after public members.
Public Input Members | Data Type | FBD Default Visibility | FBD Wiring required | Usage | Description |
---|---|---|---|---|---|
EnableIn | BOOL | Not Visible | Not Required | Input | Enable Input - System Defined Parameter Default is true. |
Inp_InitializeReq | BOOL | Not Visible | Not Required | Input | 1 = Request to initialize the instruction. The instruction is normally initialized in instruction first run. Use this request when reinitialization is needed. The instruction clears this operand automatically. Default is true. |
Inp_OwnerCmd | DINT | Not Visible | Not Required | Input | Owner device command. 0 = None, .10 = Operator Lock, .11 = Operator Unlock, .12 = Program Lock, .13 = Program Unlock, .14 = Acquire Maintenance, .15 = Release Maintenance, .16 = Acquire External, .17 = Release External, .29 = Echo. Default is 0. |
Inp_SpeedFdbkData | REAL | Not Visible | Not Required | Input | Speed feedback in drive (raw) units (example: 0 to 32767 in drive units represents 0 to max frequency). Default is 0.0. |
Inp_DatalinkData | REAL | Not Visible | Not Required | Input | Auxiliary signal (datalink) input in drive (raw) units. Default is 0.0. |
Inp_LastFaultCodeData | DINT | Not Visible | Not Required | Input | Most recent drive fault code (enumeration). Default is 0. |
Inp_ReadyData | BOOL | Not Visible | Not Required | Input | 1 = Drive is ready to run. Default is true. |
Inp_RunningData | BOOL | Not Visible | Not Required | Input | 1 = Drive is running (active). Default is false. |
Inp_CommandDirData | BOOL | Not Visible | Not Required | Input | 1 = Drive is commanded forward, 0 = drive is commanded reverse. Default is true. |
Inp_ActualDirData | BOOL | Not Visible | Not Required | Input | 1 = Drive is running forward, 0 = drive is running reverse. Default is true. |
Inp_AcceleratingData | BOOL | Not Visible | Not Required | Input | 1 = Drive is accelerating. Default is false. |
Inp_DeceleratingData | BOOL | Not Visible | Not Required | Input | 1 = Drive is decelerating. Default is false. |
Inp_AtSpeedData | BOOL | Not Visible | Not Required | Input | 1 = Drive is at commanded speed. Default is false. |
Inp_AlarmData | BOOL | Not Visible | Not Required | Input | 1 = Drive has an alarm (warning) condition. See drive display or manual for detail. Default is false. |
Inp_FaultedData | BOOL | Not Visible | Not Required | Input | 1 = Drive has faulted. See drive display or manual for detail. Default is false. |
Inp_DvcNotify | SINT | Not Visible | Not Required | Input | Related device object alarm priority and acknowledgement status. 0 = Not in alarm, acknowledged, 1 = Not in alarm, unacknowledged or reset required, 2 = Low severity alarm, acknowledged, 3 = Low severity alarm, unacknowledged, 4 = Medium severity alarm, acknowledged, 5 = Medium severity alarm, unacknowledged, 6 = High severity alarm, acknowledged, 7 = High severity alarm, unacknowledged, 8 = Urgent severity alarm, acknowledged, 9 = Urgent severity alarm, unacknowledged. |
Inp_IOFault | BOOL | Visible | Not Required | Input | Indicates the IO data are inaccurate. 0 = The IO data are good, 1 = The IO data are bad, causing fault. If the drive is not virtual, this input sets Sts_IOFault, which raises IOFault Alarm. Default is false. |
Inp_FwdPermOK | BOOL | Visible | Not Required | Input | 1 = Permissives OK, drive can start or jog forward. Default is true. |
Inp_FwdNBPermOK | BOOL | Visible | Not Required | Input | 1 = Non-Bypassable Permissives OK, drive can start or jog forward. Default is true. |
Inp_RevPermOK | BOOL | Visible | Not Required | Input | 1 = Permissives OK, drive can start or jog reverse. Default is true. |
Inp_RevNBPermOK | BOOL | Visible | Not Required | Input | 1 = Non-Bypassable Permissives OK, drive can start or jog reverse. Default is true. |
Inp_IntlkOK | BOOL | Visible | Not Required | Input | 1 = Interlocks OK, drive can start or jog and keep running. Default is true. |
Inp_NBIntlkOK | BOOL | Visible | Not Required | Input | 1 = Non-bypassable interlocks OK, drive can start or jog and keep running. Default is true. |
Inp_IntlkAvailable | BOOL | Visible | Not Required | Input | 1 = Interlock Availibility OK. Default is false. |
Inp_IntlkTripInh | BOOL | Visible | Not Required | Input | 1 = Inhibit Interlock Trip Status. Default is false. |
Inp_RdyReset | BOOL | Not Visible | Not Required | Input | 1 = Related object, reset by this object, is ready to be reset. Default is false. |
Inp_Hand | BOOL | Not Visible | Not Required | Input | 1 = Acquire Hand (typically hardwired local), 0 = Release Hand. Default is false. |
Inp_Ovrd | BOOL | Not Visible | Not Required | Input | 1 = Acquire Override (higher priority program logic), 0 = Release Override. Default is false. |
Inp_OvrdCmd | SINT | Not Visible | Not Required | Input | Override Command: 0 = None, 1 = Stop, 2 = Start Forward, 3 = Start Reverse. Default is 0. |
Inp_OvrdSpeed | REAL | Not Visible | Not Required | Input | Value to set Speed Reference in Override, in speed reference engineering units. Default is 0.0. |
Inp_OvrdOutDatalink | REAL | Not Visible | Not Required | Input | Value to set Output Datalink in Override, in output datalink engineering units. Default is 0.0. |
Inp_ExtInh | BOOL | Not Visible | Not Required | Input | 1 = Inhibit External acquisition, 0 = Allow External acquisition. Default is false. |
Inp_HornInh | BOOL | Not Visible | Not Required | Input | 1 = Inhibit audible alert, 0 = Alllow audible alert. Default is false. |
Inp_Reset | BOOL | Not Visible | Not Required | Input | 1 = Reset Shed Latches and Cleared Alarms. Default is false. |
Cfg_AllowDisable | BOOL | Not Visible | Not Required | Input | 1 = Allow Maintenance to disable alarms. Default is true. |
Cfg_AllowShelve | BOOL | Not Visible | Not Required | Input | 1 = Allow Operator to shelve alarms. Default is true. |
Cfg_HasReverse | BOOL | Not Visible | Not Required | Input | 1 = Drive can run or jog reverse, 0 = only allow forward operation. Default is false. |
Cfg_HasJog | BOOL | Not Visible | Not Required | Input | 1 = Drive jog command enabled and visible, 0 = drive jog command not allowed. Default is false. |
Cfg_AllowLocal | BOOL | Not Visible | Not Required | Input | 1 = Allow Local Start and Stop without alarm, 0 = Start or Stop by command only. Default is false. |
Cfg_HasRunFdbk | BOOL | Not Visible | Not Required | Input | 1 = Drive provides feedback signal when running. Default is false. |
Cfg_UseRunFdbk | BOOL | Not Visible | Not Required | Input | 1 = Drive run feedback should be used for failure checking. Default is false. |
Cfg_HasSpeedFdbk | BOOL | Not Visible | Not Required | Input | 1 = Drive provides speed feedback. Default is false. |
Cfg_UseSpeedFdbk | BOOL | Not Visible | Not Required | Input | 1 = Drive speed determines running state, 0 = state determined by drive active feedback. Default is false. |
Cfg_HasInpDatalink | BOOL | Not Visible | Not Required | Input | 1 = A signal is connected to Inp_DatalinkData. Default is false. |
Cfg_HasOutDatalink | BOOL | Not Visible | Not Required | Input | 1 = A signal is connected to Out_DatalinkData. Default is false. |
Cfg_HasDvcObj | BOOL | Not Visible | Not Required | Input | 1 = Tells HMI a device (e.g., drive) object is connected. Default is false. |
Cfg_HasFwdPermObj | BOOL | Not Visible | Not Required | Input | 1 = Tells HMI an object is connected to forward permissive inputs. Default is false. |
Cfg_HasRevPermObj | BOOL | Not Visible | Not Required | Input | 1 = Tells HMI an object is connected to reverse permissive inputs. Default is false. |
Cfg_HasIntlkObj | BOOL | Not Visible | Not Required | Input | 1 = Tells HMI an object is connected to interlock inputs. Default is false. |
Cfg_HasResInhObj | BOOL | Not Visible | Not Required | Input | 1 = Tells HMI a Restart Inhibit object is connected. Default is false. |
Cfg_HasRunTimeObj | BOOL | Not Visible | Not Required | Input | 1 = Tells HMI a Run Time / Starts object is connected. Default is false. |
Cfg_HasMoreObj | BOOL | Not Visible | Not Required | Input | 1 = Tells HMI an object with more information is available. Default is false. |
Cfg_SetTrack | BOOL | Not Visible | Not Required | Input | 1 = Settings track for unselected sources, 0 = no tracking of settings. Default is true. |
Cfg_SetTrackOvrdHand | BOOL | Not Visible | Not Required | Input | 1 = Program, Operator and External settings track when Override or Hand is selected. Default is false. |
Cfg_OperStopPrio | BOOL | Not Visible | Not Required | Input | 1 = OCmd_Stop accepted any time; 0 = OCmd_Stop accepted only when Oper is selected. Default is false. |
Cfg_ExtStopPrio | BOOL | Not Visible | Not Required | Input | 1 = XCmd_Stop accepted any time; 0 = XCmd_Stop accepted only when Ext is selected. Default is false. |
Cfg_OCmdResets | BOOL | Not Visible | Not Required | Input | 1 = Any drive OCmd resets shed latches and cleared alarms; 0 = OCmdReset is required. Default is false. |
Cfg_XCmdResets | BOOL | Not Visible | Not Required | Input | 1 = Any drive XCmd resets shed latches and cleared alarms; 0 = XCmdReset is required. Default is false. |
Cfg_OvrdPermIntlk | BOOL | Not Visible | Not Required | Input | 1 = Override ignores Bypassable Perm/ Intlk; 0 = Override uses all Perm/Intlk. Default is false. |
Cfg_ShedOnFailToStart | BOOL | Not Visible | Not Required | Input | 1 = Stop Motor and Alarm on Fail to Start; 0 = Alarm only on Fail to Start. Default is true. |
Cfg_ShedOnIOFault | BOOL | Not Visible | Not Required | Input | 1 = Stop Motor and Alarm on I/O Fault; 0 = Alarm only on I/O Fault. Default is true. |
Cfg_HasOper | BOOL | Not Visible | Not Required | Input | 1 = Operator (unlocked) exists, can be selected. Default is true. |
Cfg_HasOperLocked | BOOL | Not Visible | Not Required | Input | 1 = Operator Locked exists, can be selected. Default is true. |
Cfg_HasProg | BOOL | Not Visible | Not Required | Input | 1 = Program (unlocked) exists, can be selected. Default is true. |
Cfg_HasProgLocked | BOOL | Not Visible | Not Required | Input | 1 = Program Locked exists, can be selected. Default is true. |
Cfg_HasExt | BOOL | Not Visible | Not Required | Input | 1 = External exists, can be selected. Default is false. |
Cfg_HasMaint | BOOL | Not Visible | Not Required | Input | 1 = Maintenance exists, can be selected. Default is true. |
Cfg_HasMaintOoS | BOOL | Not Visible | Not Required | Input | 1 = Maintenance Out of Service exists, can be selected. Default is true. |
Cfg_OvrdOverLock | BOOL | Not Visible | Not Required | Input | 1 = Override supersedes Program/Operator Lock, 0 = Don't override Lock. Default is true. |
Cfg_ExtOverLock | BOOL | Not Visible | Not Required | Input | 1 = External supersedes Program/Operator Lock, 0 = Don't override Lock. Default is false. |
Cfg_ProgPwrUp | BOOL | Not Visible | Not Required | Input | 1 = Power up to Program, 0 = Power up to Operator. Default is false. |
Cfg_ProgNormal | BOOL | Not Visible | Not Required | Input | Normal Source: 1 = Program if no requests; 0 = Operator if no requests. Default is false. |
Cfg_PCmdPriority | BOOL | Not Visible | Not Required | Input | Command priority. 1 = Program commands win, 0 = Operator commands win. Default is false. |
Cfg_PCmdProgAsLevel | BOOL | Not Visible | Not Required | Input | 1 = PCmd_Prog used as a Level (1 = Prog, 0 = Oper). Default is false. |
Cfg_PCmdLockAsLevel | BOOL | Not Visible | Not Required | Input | 1 = PCmd_Lock used as a Level (1 = Lock, 0 = Unlock). Default is false. |
Cfg_ExtAcqAsLevel | BOOL | Not Visible | Not Required | Input | 1 = XCmd_Acq used as Level (1 = Acquire, 0 = Release). Default is false. |
Cfg_DecPlcs | SINT | Not Visible | Not Required | Input | Number of decimal places for speed ref/fdbk display (0 to 6). Default is 2. |
Cfg_InpDatalinkDecPlcs | SINT | Not Visible | Not Required | Input | Number of decimal places for Input Datalink display (0 to 6). Default is 2. |
Cfg_OutDatalinkDecPlcs | SINT | Not Visible | Not Required | Input | Number of decimal places for Output Datalink display (0 to 6). Default is 2. |
Cfg_MinSpeedRef | REAL | Not Visible | Not Required | Input | Minimum Speed Reference in EU (for limiting). Valid = any float less than or equal to Cfg_MaxSpeedRef and greater than or equal to Cfg_SpeedRefEUMin. Default is 0.0. |
Cfg_MaxSpeedRef | REAL | Not Visible | Not Required | Input | Maximum Speed Reference in EU (for limiting). Valid = any float greater than or equal to Cfg_MinSpeedRef and less than or equal to Cfg_SpeedRefEUMax. Default is 60.0. |
Cfg_JogSpeedRef | REAL | Not Visible | Not Required | Input | Speed Reference to use when Jogging (EU). Valid = any float (will be clamped at configured Min and Max). Default is 10.0. |
Cfg_SpeedRefRawMin | REAL | Not Visible | Not Required | Input | Speed Reference Minimum in Drive (raw) Units (for scaling). Valid = any float not equal to Cfg_SpeedRefRawMax. Default is 0.0. |
Cfg_SpeedRefRawMax | REAL | Not Visible | Not Required | Input | Speed Reference Maximum in Drive (raw) Units (for scaling). Valid = any float not equal to Cfg_SpeedRefRawMin. Default is 60.0. |
Cfg_SpeedRefEUMin | REAL | Not Visible | Not Required | Input | Speed Reference Minimum in Engineering Units (for scaling). Valid = any float less than Cfg_SpeedRefEUMax. Default is 0.0. |
Cfg_SpeedRefEUMax | REAL | Not Visible | Not Required | Input | Speed Reference Maximum in Engineering Units (for scaling). Valid = any float greater than Cfg_SpeedRefEUMin. Default is 60.0. |
Cfg_SpeedFdbkRawMin | REAL | Not Visible | Not Required | Input | Speed Feedback Minimum in Drive (raw) Units (for scaling). Valid = any float not equal to Cfg_SpeedFdbkRawMax. Default is 0.0. |
Cfg_SpeedFdbkRawMax | REAL | Not Visible | Not Required | Input | Speed Feedback Maximum in Drive (raw) Units (for scaling). Valid = any float not equal to Cfg_SpeedFdbkRawMin. Default is 60.0. |
Cfg_SpeedFdbkEUMin | REAL | Not Visible | Not Required | Input | Speed Feedback Minimum in Engineering Units (for scaling). Valid = any float less than Cfg_SpeedFdbkEUMax. Default is 0.0. |
Cfg_SpeedFdbkEUMax | REAL | Not Visible | Not Required | Input | Speed Feedback Maximum in Engineering Units (for scaling). Valid = any float greater than Cfg_SpeedFdbkEUMin. Default is 60.0. |
Cfg_InpDatalinkRawMin | REAL | Not Visible | Not Required | Input | Input Datalink Minimum in Drive (raw) Units (for scaling). Valid = any float not equal to Cfg_InpDatalinkRawMax. Default is 0.0. |
Cfg_InpDatalinkRawMax | REAL | Not Visible | Not Required | Input | Input Datalink Maximum in Drive (raw) Units (for scaling). Valid = any float not equal to Cfg_InpDatalinkRawMin. Default is 100.0. |
Cfg_InpDatalinkEUMin | REAL | Not Visible | Not Required | Input | Input Datalink Minimum in Engineering Units (for scaling). Valid = any float less than Cfg_InpDatalinkEUMax. Default is 0.0. |
Cfg_InpDatalinkEUMax | REAL | Not Visible | Not Required | Input | Input Datalink Maximum in Engineering Units (for scaling). Valid = any float greater than Cfg_InpDatalinkEUMin. Default is 100.0. |
Cfg_OutDatalinkMin | REAL | Not Visible | Not Required | Input | Minimum Output Datalink in EU (for limiting). Valid = any float less than or equal to Cfg_OutDatalinkMax and greater than or equal to Cfg_OutDatalinkEUMin. Default is 0.0. |
Cfg_OutDatalinkMax | REAL | Not Visible | Not Required | Input | Maximum Output Datalink in EU (for limiting). Valid = any float greater than or equal to Cfg_OutDatalinkMin and less than or equal to Cfg_OutDatalinkEUMax. Default is 100.0. |
Cfg_OutDatalinkRawMin | REAL | Not Visible | Not Required | Input | Output Datalink Minimum in Drive (raw) Units (for scaling). Valid = any float not equal to Cfg_OutDatalinkRawMax. Default is 0.0. |
Cfg_OutDatalinkRawMax | REAL | Not Visible | Not Required | Input | Output Datalink Maximum in Drive (raw) Units (for scaling). Valid = any float not equal to Cfg_OutDatalinkRawMin. Default is 100.0. |
Cfg_OutDatalinkEUMin | REAL | Not Visible | Not Required | Input | Output Datalink Minimum in Engineering Units (for scaling). Valid = any float less than Cfg_OutDatalinkEUMax. Default is 0.0. |
Cfg_OutDatalinkEUMax | REAL | Not Visible | Not Required | Input | Output Datalink Maximum in Engineering Units (for scaling). Valid = any float greater than Cfg_OutDatalinkEUMin. Default is 100.0. |
Cfg_StartHornTime | REAL | Not Visible | Not Required | Input | Time in seconds to sound audible on commanded start. Valid = 0.0 to 1000.0 seconds, 0.0 = disabled. Default is 0.0. |
Cfg_VirtualRampTime | REAL | Not Visible | Not Required | Input | Time in seconds to ramp speed feedback when Virtualized. Valid = 0.0 to max float. Default is 10.0. |
Cfg_FailToStartTime | REAL | Not Visible | Not Required | Input | Time in seconds after Start to receive Run Feedback before Fault. Valid = 0.0 to 2147483.0 seconds. Default is 15.0. |
Cfg_FailToStopTime | REAL | Not Visible | Not Required | Input | Time in seconds after Stop to drop Run Feedback before Fault. Valid = 0.0 to 2147483,0 seconds. Default is 15.0. |
Cfg_ResetPulseTime | REAL | Not Visible | Not Required | Input | Time in seconds to pulse Out_Reset to clear Motor fault. Valid = 0.0 to 2147483.0 seconds. Default is 2.0. |
Cfg_MaxJogTime | REAL | Not Visible | Not Required | Input | Maximum jog time in seconds. Valid = 0.0 to 2147483.0 seconds, 0.0 = unlimited). Default is 0.0. |
Cfg_eKeepRef | SINT | Not Visible | Not Required | Input | Ownership of Speed Reference (enumeration): 0 = follows CmdSrc, 1 = Operator, 2 = Program, 3 = External. Default is 0. |
Cfg_eKeepStart | SINT | Not Visible | Not Required | Input | Ownership of Start commands (enumeration): 0 = follows CmdSrc, 1 = Operator, 2 = Program, 3 = External. Default is 0. |
Cfg_eKeepJog | SINT | Not Visible | Not Required | Input | Ownership of Jog commands (enumeration): 0 = follows CmdSrc, 1 = Operator, 3 = External. Default is 0. |
Cfg_eKeepOutDatalink | SINT | Not Visible | Not Required | Input | Ownership of Output Datalink (enumeration): 0 = follows CmdSrc, 1 = Operator, 2 = Program, 3 = External. Default is 0. |
Cfg_CnfrmReqd | SINT | Not Visible | Not Required | Input | Operator Command Confirmation Required. Represents the type of command confirmation required. 0 = None, 1 = Command confirmation required, 2 = Performer e-signature required, 3 = Performer and approver e-signature required. Default is 0. |
Cfg_HasHistTrend | SINT | Not Visible | Not Required | Input | Has Historical Trend. This enables navigation to the Device Historical Trend Faceplate from the HMI. 0 = No external historical trend, 1 = Datalog historical trend, 2 = Historian historical trend. Default is 0. |
PSet_SpeedRef | REAL | Not Visible | Not Required | Input | Program Setting of Run Speed Reference (speed reference engineering units). Valid = any real, will be clamped. Default is 0.0. |
PSet_OutDatalink | REAL | Not Visible | Not Required | Input | Program Setting of Output Datalink (output datalink engineering units). Valid = any real, will be clamped. Default is 0.0. |
PSet_Owner | DINT | Not Visible | Not Required | Input | Program owner request ID (non-zero) or release (zero). Default is 0. |
XSet_SpeedRef | REAL | Not Visible | Not Required | Input | External setting of Run Speed Reference (speed reference engineering units). Valid = any real, will be clamped. Default is 0.0. |
XSet_OutDatalink | REAL | Not Visible | Not Required | Input | External setting of Output Datalink (output datalink engineering units). Valid = any real, will be clamped. Default is 0.0. |
PCmd_Virtual | BOOL | Not Visible | Not Required | Input | Program command to select Virtual (simulated) device operation. The instruction clears this operand automatically. Default is false. |
PCmd_Physical | BOOL | Not Visible | Not Required | Input | Program command to select Physical device operation (not simulated). The instruction clears this operand automatically. Default is false. |
PCmd_StartFwd | BOOL | Not Visible | Not Required | Input | Program command to Start Drive Forward. The instruction clears this operand automatically. Default is false. |
PCmd_StartRev | BOOL | Not Visible | Not Required | Input | Program command to Start Drive Reverse. The instruction clears this operand automatically. Default is false. |
PCmd_Stop | BOOL | Not Visible | Not Required | Input | Program command to Stop Drive. The instruction clears this operand automatically. Default is false. |
PCmd_Prog | BOOL | Not Visible | Not Required | Input | Program command to select Program (Operator to Program). The instruction clears this operand automatically if Cfg_PCmdProgAsLevel = 0. Default is false. |
PCmd_Oper | BOOL | Not Visible | Not Required | Input | Program command to select Operator (Program to Operator). The instruction clears this operand automatically. Default is false. |
PCmd_Lock | BOOL | Not Visible | Not Required | Input | Program command to lock Program (disallow Operator). The instruction clears this operand automatically if Cfg_PCmdLockAsLevel = 0. Default is false. |
PCmd_Unlock | BOOL | Not Visible | Not Required | Input | Program command to unlock Program (allow Operator to acquire). The instruction clears this operand automatically. Default is false. |
PCmd_Normal | BOOL | Not Visible | Not Required | Input | Program command to select Normal command source (Operator or Program). The instruction clears this operand automatically. Default is false. |
PCmd_Reset | BOOL | Not Visible | Not Required | Input | Program command to reset all alarms and latched shed conditions requiring reset. The instruction clears this operand automatically. Default is false. |
MCmd_Rel | BOOL | Not Visible | Not Required | Input | Maintenance command to release ownership (Maintenance to Operator/Program/External/Override). The instruction clears this operand automatically. Default is false. |
OCmd_Unlock | BOOL | Not Visible | Not Required | Input | Operator command to unlock / release (allow Program to acquire) ownership. The instruction clears this operand automatically. Default is false. |
XCmd_StartFwd | BOOL | Not Visible | Not Required | Input | External command to Start Drive Forward. The instruction clears this operand automatically. Default is false. |
XCmd_StartRev | BOOL | Not Visible | Not Required | Input | External command to Start Drive Reverse. The instruction clears this operand automatically. Default is false. |
XCmd_Stop | BOOL | Not Visible | Not Required | Input | External command to Stop Drive. The instruction clears this operand automatically. Default is false. |
XCmd_JogFwd | BOOL | Not Visible | Not Required | Input | External command to Jog Drive Forward. The instruction clears this operand automatically if max jog time is reached. Default is false. |
XCmd_JogRev | BOOL | Not Visible | Not Required | Input | External command to Jog Drive Reverse. The instruction clears this operand automatically if max jog time is reached.. Default is false. |
XCmd_Acq | BOOL | Not Visible | Not Required | Input | External command to acquire ownership (Operator/Program/Override/Maintenance to External). The instruction clears this operand automatically if Cfg_ExtAcqAsLevel = 0. Default is false. |
XCmd_Rel | BOOL | Not Visible | Not Required | Input | External command to release ownership if Cfg_ExtAcqAsLevel = 0 (External to Operator/Program/Override/Maintenance). The instruction clears this operand automatically. Default is false. |
XCmd_Reset | BOOL | Not Visible | Not Required | Input | External command to clear shed latches and cleared alarms. The instruction clears this operand automatically. Default is false. |
XCmd_ResetAckAll | BOOL | Not Visible | Not Required | Input | External command to acknowledge and reset all alarms and latched shed conditions. The instruction clears this operand automatically. Default is false. |
Public Output Members | Data Type | FBD Default Visibility | FBD Wiring required | Usage | Description |
---|---|---|---|---|---|
EnableOut | BOOL | Not Visible | Not Required | Output | Enable Output - System Defined Parameter |
Out_SpeedRefData | REAL | Not Visible | Not Required | Output | Speed reference in drive (raw) units (example: 0 to 32767 in drive units represents 0 to max frequency). |
Out_DatalinkData | REAL | Not Visible | Not Required | Output | Auxiliary signal (datalink) output in drive (raw) units. |
Out_RunData | BOOL | Not Visible | Not Required | Output | 1 = Start/Run Drive, 0 = Stop Drive (for held starter type). |
Out_StopData | BOOL | Not Visible | Not Required | Output | 1 = Stop Drive, 0 = drive left in current state. |
Out_StartData | BOOL | Not Visible | Not Required | Output | 1 = Start Drive, 0 = drive left in current state. |
Out_ClearFaultData | BOOL | Not Visible | Not Required | Output | 1 = Attempt to clear Drive Fault. |
Out_FwdData | BOOL | Not Visible | Not Required | Output | 1 = Set drive direction to Forward. |
Out_RevData | BOOL | Not Visible | Not Required | Output | 1 = Set drive direction to Reverse. |
Out_HornData | BOOL | Not Visible | Not Required | Output | 1 = Sound audible prior to commanded motor start. |
Out_Reset | BOOL | Not Visible | Not Required | Output | 1 = Reset command has been received and accepted. |
Out_OwnerSts | DINT | Not Visible | Not Required | Output | Status of command source, owner command handshake and ready status. 0 = None, .10 = Operator Lock, .11 = Operator Unlock, .12 = Program Lock, .13 = Program Unlock, .14 = Acquire Maintenance, .15 = Release Maintenance, .16 = Acquire External, .17 = Release External, .18 = Has Maintenance, .19 = External Override Lock, .20 = Has External, .21 = Has Operator, .22 = Has Operator Locked, .23 = Has Program, .24 = Has Program Locked, .29 = Echo, .30 = Not Ready. |
Val_SpeedRef | REAL | Visible | Not Required | Output | Speed Reference (target) to drive. |
Val_SpeedFdbk | REAL | Visible | Not Required | Output | Speed Feedback (actual) from drive. |
Val_InpDatalink | REAL | Not Visible | Not Required | Output | Input Datalink value from drive. |
Val_OutDatalink | REAL | Not Visible | Not Required | Output | Output Datalink value to drive. |
Val_SpeedRefEUMin | REAL | Not Visible | Not Required | Output | Minimum of Speed Reference = MIN (Cfg_SpeedFdbkEUMin, Cfg_SpeedFdbkEUMax). |
Val_SpeedRefEUMax | REAL | Not Visible | Not Required | Output | Maximum of Speed Reference = MAX (Cfg_SpeedFdbkEUMin, Cfg_SpeedFdbkEUMax). |
Val_SpeedFdbkEUMin | REAL | Not Visible | Not Required | Output | Minimum of Speed Feedback = MIN (Cfg_SpeedFdbkEUMin, Cfg_SpeedFdbkEUMax). |
Val_SpeedFdbkEUMax | REAL | Not Visible | Not Required | Output | Maximum of Speed Feedback = MAX (Cfg_SpeedFdbkEUMin, Cfg_SpeedFdbkEUMax). |
Sts_Initialized | BOOL | Not Visible | Not Required | Output | 1 = Instruction is initialized. Use Inp_InitializeReq to reinitialize. |
Sts_Stopped | BOOL | Visible | Not Required | Output | 1 = Drive requested to stop and is confirmed stopped. |
Sts_StartingFwd | BOOL | Visible | Not Required | Output | 1 = Drive requested to run forward and awaiting run feedback. |
Sts_StartingRev | BOOL | Not Visible | Not Required | Output | 1 = Drive requested to run reverse and awaiting run feedback. |
Sts_RunningFwd | BOOL | Visible | Not Required | Output | 1 = Drive requested to run and is confirmed running forward. |
Sts_RunningRev | BOOL | Not Visible | Not Required | Output | 1 = Drive requested to run and is confirmed running reverse. |
Sts_StoppingFwd | BOOL | Visible | Not Required | Output | 1 = Drive running forward requested to stop and awaiting stopped feedback. |
Sts_StoppingRev | BOOL | Not Visible | Not Required | Output | 1 = Drive running reverse requested to stop and awaiting stopped feedback. |
Sts_JoggingFwd | BOOL | Visible | Not Required | Output | 1 = Drive requested to Jog Forward. |
Sts_JoggingRev | BOOL | Not Visible | Not Required | Output | 1 = Drive requested to Jog Reverse. |
Sts_Horn | BOOL | Not Visible | Not Required | Output | 1 = Motor Audible Alert (Horn) is Active. |
Sts_CommandDir | BOOL | Not Visible | Not Required | Output | 1 = Drive commanded to Forward, 0 = Reverse. |
Sts_ActualDir | BOOL | Not Visible | Not Required | Output | 1 = Motor rotation (actual direction) is Forward, 0 = Reverse. |
Sts_Accel | BOOL | Not Visible | Not Required | Output | 1 = Drive is Accelerating. |
Sts_Decel | BOOL | Not Visible | Not Required | Output | 1 = Drive is Decelerating. |
Sts_NotReady | BOOL | Not Visible | Not Required | Output | 1 = Drive is Not Ready (cannot be started) Check alarms, stops, faults. |
Sts_Alarm | BOOL | Not Visible | Not Required | Output | 1 = Drive has an Alarm (see drive display or manual). |
Sts_AtSpeed | BOOL | Not Visible | Not Required | Output | 1 = Drive is running at reference speed. |
Sts_SpeedLimited | BOOL | Not Visible | Not Required | Output | 1 = Speed Reference Setting exceeds configured Max/Min limit. |
Sts_Virtual | BOOL | Not Visible | Not Required | Output | 1 = The instruction treats the drive as virtual. The instruction acts as normal but the output is kept de-energized; 0 = The instruction operates the drive normally. Sts_Virtual is a copy of Sts_Virtual. |
SrcQ_IO | SINT | Not Visible | Not Required | Output | Source and quality of primary input or output (enumerated): 0=Good, live, confirmed good 1=Good, live, assumed good 2=Good, no feedback, assumed good 8=Test, virtualized 9=Test, loopback 10=Test, manually entered 16=Uncertain, live, off-spec 17=Uncertain, substituted at device or bus 18=Uncertain, substituted at instruction 19=Uncertain, using last known good 20=Uncertain, using replacement value 32=Bad, signal failure 33=Bad, channel fault 34=Bad, module or communication fault 35=Bad, invalid configuration |
SrcQ | SINT | Not Visible | Not Required | Output | Source and quality of primary value or status (enumerated): 0=Good, live, confirmed good 1=Good, live, assumed good 2=Good, no feedback, assumed good 8=Test, virtualized 9=Test, loopback 10=Test, manually entered 16=Uncertain, live, off-spec 17=Uncertain, substituted at device or bus 18=Uncertain, substituted at instruction 19=Uncertain, using last known good 20=Uncertain, using replacement value 32=Bad, signal failure 33=Bad, channel fault 34=Bad, module or communication fault 35=Bad, invalid configuration |
Sts_eCmd | SINT | Not Visible | Not Required | Output | Drive Command: 0 = None, 1 = Stop, 2 = Start Forward, 3 = Start Reverse, 4 = Jog Forward, 5 = Jog Reverse. |
Sts_eFdbk | SINT | Not Visible | Not Required | Output | Drive Feedback: 0 = Stopped, 1 = Running Forward, 2 = Running Reverse, 3 = Accelerating, 4 = Decelerating. |
Sts_eSts | SINT | Not Visible | Not Required | Output | Drive Status: 0 = Powerup / Unknown, 1 = Stopped, 2 = Running Forward, 3 = Running Reverse, 4 = Starting Forward, 5 = Starting Reverse, 6 = Jogging Forward, 7 = Jogging Reverse, 8 = Stopping, 14 = Horn, 15 = Out Of Service. |
Sts_eFault | SINT | Not Visible | Not Required | Output | Drive Fault Status: 0 = None, 15 = Interlock Trip, 16 = Fail to Start, 17 = Fail to Stop, 18 = Drive Fault, 32 = I/O Fault, 34 = Config Error. |
Sts_eNotify | SINT | Not Visible | Not Required | Output | All alarm status enumerated values: 0 = Not in alarm, acknowledged, 1 = Not in alarm, unacknowledged or reset required, 2 = Low severity alarm, acknowledged, 3 = Low severity alarm, unacknowledged, 4 = Medium severity alarm, acknowledged, 5 = Medium severity alarm, unacknowledged, 6 = High severity alarm, acknowledged, 7 = High severity alarm, unacknowledged, 8 = Urgent severity alarm, acknowledged, 9 = Urgent severity alarm, unacknowledged. |
Sts_eNotifyAll | SINT | Not Visible | Not Required | Output | All alarm status enumerated values including related objects: 0 = Not in alarm, acknowledged, 1 = Not in alarm, unacknowledged or reset required, 2 = Low severity alarm, acknowledged, 3 = Low severity alarm, unacknowledged, 4 = Medium severity alarm, acknowledged, 5 = Medium severity alarm, unacknowledged, 6 = High severity alarm, acknowledged, 7 = High severity alarm, unacknowledged, 8 = Urgent severity alarm, acknowledged, 9 = Urgent severity alarm, unacknowledged. |
Sts_eNotifyIOFault | SINT | Not Visible | Not Required | Output | IOFault alarm status enumerated values: 0 = Not in alarm, acknowledged, 1 = Not in alarm, unacknowledged or reset required, 2 = Low severity alarm, acknowledged, 3 = Low severity alarm, unacknowledged, 4 = Medium severity alarm, acknowledged, 5 = Medium severity alarm, unacknowledged, 6 = High severity alarm, acknowledged, 7 = High severity alarm, unacknowledged, 8 = Urgent severity alarm, acknowledged, 9 = Urgent severity alarm, unacknowledged. |
Sts_eNotifyFailToStart | SINT | Not Visible | Not Required | Output | Fail to Start alarm status enumerated values: 0 = Not in alarm, acknowledged, 1 = Not in alarm, unacknowledged or reset required, 2 = Low severity alarm, acknowledged, 3 = Low severity alarm, unacknowledged, 4 = Medium severity alarm, acknowledged, 5 = Medium severity alarm, unacknowledged, 6 = High severity alarm, acknowledged, 7 = High severity alarm, unacknowledged, 8 = Urgent severity alarm, acknowledged, 9 = Urgent severity alarm, unacknowledged. |
Sts_eNotifyFailToStop | SINT | Not Visible | Not Required | Output | Fail to Stop alarm status enumerated values: 0 = Not in alarm, acknowledged, 1 = Not in alarm, unacknowledged or reset required, 2 = Low severity alarm, acknowledged, 3 = Low severity alarm, unacknowledged, 4 = Medium severity alarm, acknowledged, 5 = Medium severity alarm, unacknowledged, 6 = High severity alarm, acknowledged, 7 = High severity alarm, unacknowledged, 8 = Urgent severity alarm, acknowledged, 9 = Urgent severity alarm, unacknowledged. |
Sts_eNotifyIntlkTrip | SINT | Not Visible | Not Required | Output | IntlkTrip alarm status enumerated values: 0 = Not in alarm, acknowledged, 1 = Not in alarm, unacknowledged or reset required, 2 = Low severity alarm, acknowledged, 3 = Low severity alarm, unacknowledged, 4 = Medium severity alarm, acknowledged, 5 = Medium severity alarm, unacknowledged, 6 = High severity alarm, acknowledged, 7 = High severity alarm, unacknowledged, 8 = Urgent severity alarm, acknowledged, 9 = Urgent severity alarm, unacknowledged. |
Sts_eNotifyDriveFault | SINT | Not Visible | Not Required | Output | Drive Fault alarm status enumerated values: 0 = Not in alarm, acknowledged, 1 = Not in alarm, unacknowledged or reset required, 2 = Low severity alarm, acknowledged, 3 = Low severity alarm, unacknowledged, 4 = Medium severity alarm, acknowledged, 5 = Medium severity alarm, unacknowledged, 6 = High severity alarm, acknowledged, 7 = High severity alarm, unacknowledged, 8 = Urgent severity alarm, acknowledged, 9 = Urgent severity alarm, unacknowl |
Sts_UnackAlmCount | DINT | Not Visible | Not Required | Output | Count of unacknowledged alarms. |
Sts_eFaultCode | DINT | Not Visible | Not Required | Output | First Drive Fault Code after reset. See drive manual or Drive Object for description. |
Sts_eSrc | INT | Not Visible | Not Required | Output | The current command source is shown with status bits: Sts_eSrc.0: Lock, Sts_eSrc.1: Normal, Sts_eSrc.2: Hand, Sts_eSrc.3: Maintenance, Sts_eSrc.4: Override, Sts_eSrc.5: Program, Sts_eSrc.6: Operator, Sts_eSrc.7: Out of Service, Sts_eSrc.8: External. |
Sts_bSrc | INT | Not Visible | Not Required | Output | Active selection bitmap (for HMI totem pole with command source request selection): Sts_bSrc.0: Hand, Sts_bSrc.1: Programmed Out of Service (rung false), Sts_bSrc.2: Maintenance Out of Service, Sts_bSrc.3: Maintenance, Sts_bSrc.4: Override, Sts_bSrc.5: External, Sts_bSrc.6: Program locked, Sts_bSrc.7: Program, Sts_bSrc.8: Operator locked, Sts_bSrc.9: Operator. |
Sts_Available | BOOL | Not Visible | Not Required | Output | 1 = Device has been acquired by Program and is now available for start/stop control. |
Sts_IntlkAvailable | BOOL | Not Visible | Not Required | Output | 1 = Device can be acquired by Program and is available for start/stop control when interlocks are OK. |
Sts_Bypass | BOOL | Not Visible | Not Required | Output | 1 = Bypassable interlocks are bypassed. |
Sts_BypActive | BOOL | Visible | Not Required | Output | 1 = Interlock bypassing active (bypassed or maintenance). |
Sts_MaintByp | BOOL | Not Visible | Not Required | Output | 1 = Device has a maintenance bypass function active. |
Sts_NotRdy | BOOL | Not Visible | Not Required | Output | 1 = Device is not ready, see detail bits (Sts_Nrdyxxx) for reason. |
Sts_NrdyCfgErr | BOOL | Not Visible | Not Required | Output | 1 = Device is not ready: Configuration error. |
Sts_NrdyDriveNotReady | BOOL | Not Visible | Not Required | Output | 1 = Device is not ready: Drive Not Ready. |
Sts_NrdyFail | BOOL | Not Visible | Not Required | Output | 1 = Device is not ready: Device failure (Shed requires Reset). |
Sts_NrdyIntlk | BOOL | Not Visible | Not Required | Output | 1 = Device is not ready: Interlock not OK. |
Sts_NrdyIOFault | BOOL | Not Visible | Not Required | Output | 1 = Device is not ready: IO Fault (Shed requires Reset). |
Sts_NrdyOoS | BOOL | Not Visible | Not Required | Output | 1 = Device is not ready: Device disabled by Maintenance. |
Sts_NrdyFwdPerm | BOOL | Not Visible | Not Required | Output | 1 = Device is not ready: Forward permissive not OK. |
Sts_NrdyRevPerm | BOOL | Not Visible | Not Required | Output | 1 = Device is not ready: Reverse permissive not OK. |
Sts_NrdyPrioStop | BOOL | Not Visible | Not Required | Output | 1 = Device is not ready: Operator or External priority Stop command requires reset. |
Sts_NrdyTrip | BOOL | Not Visible | Not Required | Output | 1 = Device is not ready: Device Tripped (Drive Fault requires Reset). |
Sts_Err | BOOL | Visible | Not Required | Output | 1 = Error in configuration: See detail bits (Sts_ErrXxx) for reason. |
Sts_ErrAlm | BOOL | Not Visible | Not Required | Output | 1 = Error in Logix tag-based alarm settings. |
Sts_ErrSpeedFdbkRaw | BOOL | Not Visible | Not Required | Output | 1 = Error in configuration: Speed Fdbk Raw Cfg_SpeedFdbkRawMin = Cfg_SpeedFdbkRawMax. |
Sts_ErrSpeedFdbkEU | BOOL | Not Visible | Not Required | Output | 1 = Error in configuration: Cfg_SpeedFdbkEUMax <= Cfg_SpeedFdbkEUMin. |
Sts_ErrSpeedRefLim | BOOL | Not Visible | Not Required | Output | 1 = Error in configuration: Cfg_MaxSpeedRef < Cfg_MinSpeedRef or Cfg_MaxSpeedRef > Cfg_SpeedRefEUMax or Cfg_MinSpeedRef < Cfg_SpeedRefEUMin. |
Sts_ErrSpeedRefEU | BOOL | Not Visible | Not Required | Output | 1 = Error in configuration: Cfg_SpeedRefEUMax <= Cfg_SpeedRefEUMin. |
Sts_ErrSpeedRefRaw | BOOL | Not Visible | Not Required | Output | 1 = Error in configuration: Cfg_SpeedRefRawMin = Cfg_SpeedRefRawMax. |
Sts_ErrInpDatalinkRaw | BOOL | Not Visible | Not Required | Output | 1 = Error in configuration: Cfg_InpDatalinkRawMin = Cfg_InpDatalinkRawMax. |
Sts_ErrInpDatalinkEU | BOOL | Not Visible | Not Required | Output | 1 = Error in configuration: Cfg_InpDataLinkEUMax <= Cfg_InpDatalinkEUMin. |
Sts_ErrOutDatalinkLim | BOOL | Not Visible | Not Required | Output | 1 = Error in configuration: Cfg_OutDatalinkMax < Cfg_OutDatalinkMin or Cfg_OutDatalinkMax > Cfg_OutDatalinkEUMax or Cfg_OutDatalinkMin < Cfg_OutDatalinkEUMin. |
Sts_ErrOutDatalinkEU | BOOL | Not Visible | Not Required | Output | 1 = Error in configuration: Cfg_OutDataLinkEUMax <= Cfg_OutDatalinkEUMin. |
Sts_ErrOutDatalinkRaw | BOOL | Not Visible | Not Required | Output | 1 = Error in configuration: Cfg_OutDatalinkRawMin = Cfg_OutDatalinkRawMax. |
Sts_ErrVirtualRampTime | BOOL | Not Visible | Not Required | Output | 1 = Error in Config: Virtual speed accel / decel time: use 0 to 2147483. |
Sts_ErrFailToStartTime | BOOL | Not Visible | Not Required | Output | 1 = Error in Config: Fail to Start timer preset: use 0 to 2147483. |
Sts_ErrFailToStopTime | BOOL | Not Visible | Not Required | Output | 1 = Error in Config: Fail to Stop timer preset: use 0 to 2147483. |
Sts_ErrResetPulseTime | BOOL | Not Visible | Not Required | Output | 1 = Error in Config: Reset Pulse timer preset: use 0 to 2147483. |
Sts_ErrMaxJogTime | BOOL | Not Visible | Not Required | Output | 1 = Error in Config: Maximum Jog Time timer preset: use 0 to 2147483. |
Sts_Hand | BOOL | Visible | Not Required | Output | 1 = Hand is selected (supersedes OoS, Maintenance, Override, External, Program, Operator). |
Sts_OoS | BOOL | Visible | Not Required | Output | 1 = Out of Service is selected (supersedes Maintenance, Override, External, Program, Operator). |
Sts_Maint | BOOL | Visible | Not Required | Output | 1 = Maintenance is selected (supersedes Override, External, Program, Operator). |
Sts_Ovrd | BOOL | Visible | Not Required | Output | 1 = Override is selected (supersedes External, Program, Operator). |
Sts_Ext | BOOL | Visible | Not Required | Output | 1 = External is selected (supersedes Program and Operator). |
Sts_Prog | BOOL | Visible | Not Required | Output | 1 = Program is selected. |
Sts_ProgLocked | BOOL | Not Visible | Not Required | Output | 1 = Program is selected and Locked. |
Sts_Oper | BOOL | Visible | Not Required | Output | 1 = Operator is selected. |
Sts_OperLocked | BOOL | Not Visible | Not Required | Output | 1 = Operator is selected and Locked. |
Sts_ProgOperSel | BOOL | Not Visible | Not Required | Output | Program/Operator selection (latch) state: 1 = Program, 0 = Operator. |
Sts_ProgOperLock | BOOL | Visible | Not Required | Output | Program/Operator lock (latch) state, 1 = Locked, 0 = Unlocked. |
Sts_Normal | BOOL | Not Visible | Not Required | Output | 1 = Selection equals the Normal (Program or Operator). |
Sts_ExtReqInh | BOOL | Not Visible | Not Required | Output | 1 = External request inhibited, cannot get to External from current state. |
Sts_ProgReqInh | BOOL | Not Visible | Not Required | Output | 1 = Program request inhibited, cannot get to Program from current state. |
Sts_MAcqRcvd | BOOL | Not Visible | Not Required | Output | 1 = Maintenance Acquire command received this scan. |
Sts_CmdConflict | BOOL | Not Visible | Not Required | Output | 1 = Conflicting commands received this scan. |
Sts_Alm | BOOL | Not Visible | Not Required | Output | 1 = An alarm is active. |
Sts_AlmInh | BOOL | Not Visible | Not Required | Output | 1 = An alarm is shelved or disabled. |
Sts_IOFault | BOOL | Not Visible | Not Required | Output | IO Fault status: 1 = Bad, 0 = OK. There is a predefined default discrete Logix tag-based alarm for the status. Set standard configuration members of the discrete Logix tag-based alarm. Alarm elements can be accessed as follows: PVSDTag.@Alarms.Alm_IOFault.AlarmElement. |
Sts_FailToStart | BOOL | Not Visible | Not Required | Output | 1 = Drive failed to Start. There is a predefined default discrete Logix tag-based alarm for the status. Set standard configuration members of the discrete Logix tag-based alarm. Alarm elements can be accessed as follows: PVSDTag.@Alarms.Alm_FailToStart.AlarmElement. |
Sts_FailToStop | BOOL | Not Visible | Not Required | Output | 1 = Drive failed to Stop. There is a predefined default discrete Logix tag-based alarm for the status. Set standard configuration members of the discrete Logix tag-based alarm. Alarm elements can be accessed as follows: PVSDTag.@Alarms.Alm_FailToStop.AlarmElement. |
Sts_IntlkTrip | BOOL | Not Visible | Not Required | Output | 1 = Drive stopped by an interlock Not OK. There is a predefined default discrete Logix tag-based alarm for the status. Set standard configuration members of the discrete Logix tag-based alarm. Alarm elements can be accessed as follows: PVSDTag.@Alarms.Alm_IntlkTrip.AlarmElement. |
Sts_DriveFault | BOOL | Not Visible | Not Required | Output | 1 = Drive Fault, see drive display or manual for detail. |
Sts_RdyAck | BOOL | Not Visible | Not Required | Output | 1 = An alarm is ready to be acknowledged. |
Sts_RdyReset | BOOL | Not Visible | Not Required | Output | 1 = A latched alarm or shed condition is ready to be reset. |
XRdy_Acq | BOOL | Not Visible | Not Required | Output | 1 = Ready for XCmd_Acq, enable HMI button. |
XRdy_Rel | BOOL | Not Visible | Not Required | Output | 1 = Ready for XCmd_Rel, enable HMI button. |
XRdy_StartFwd | BOOL | Not Visible | Not Required | Output | 1 = Ready for XCmd_StartFwd, enable button. |
XRdy_StartRev | BOOL | Not Visible | Not Required | Output | 1 = Ready for XCmd_StartRev, enable button. |
XRdy_JogFwd | BOOL | Not Visible | Not Required | Output | 1 = Ready for XCmd_JogFwd, enable button. |
XRdy_JogRev | BOOL | Not Visible | Not Required | Output | 1 = Ready for XCmd_JogRev, enable button. |
XRdy_Stop | BOOL | Not Visible | Not Required | Output | 1 = Ready for XCmd_Stop, enable button. |
XRdy_Reset | BOOL | Not Visible | Not Required | Output | 1 = Ready for XCmd_Reset, enable button. |
XRdy_ResetAckAll | BOOL | Not Visible | Not Required | Output | 1 = Ready for XCmd_ResetAckAll, enable button. |
Val_Owner | DINT | Not Visible | Not Required | Output | Current object owner ID (0 = not owned). |
Private Input Members | Data Type | Description |
---|---|---|
CmdSrc | P_COMMAND_SOURCE | Control or Command Source Selection. |
MCmd_Acq | BOOL | Maintenance command to acquire ownership (Operator/Program/External/Override to Maintenance). The instruction clears this operand automatically. Default is false. |
MCmd_Bypass | BOOL | Maintenance command to bypass all bypassable interlocks and permissives. The instruction clears this operand automatically. Default is false. |
MCmd_Check | BOOL | Maintenance command to check (not bypass) all interlocks and permissives. The instruction clears this operand automatically. Default is false. |
MCmd_IS | BOOL | Maintenance command to select In Service. The instruction clears this operand automatically. Default is false. |
MCmd_OoS | BOOL | Maintenance command to select Out of Service. The instruction clears this operand automatically. Default is false. |
MCmd_Physical | BOOL | Maintenance command to select Physical device operation (not simulated). The instruction clears this operand automatically. Default is false. |
MCmd_Virtual | BOOL | Maintenance command to select Virtual (simulated) device operation. The instruction clears this operand automatically. Default is false. |
OCmd_JogFwd | BOOL | Operator command to Jog Drive Forward. The instruction clears this operand automatically if max jog time is reached. Default is false. |
OCmd_JogRev | BOOL | Operator command to Jog Drive Reverse. The instruction clears this operand automatically if max jog time is reached. Default is false. |
OCmd_Lock | BOOL | Operator command to lock Operator (disallow Program). The instruction clears this operand automatically. Default is false. |
OCmd_Normal | BOOL | Operator command to select Normal (Operator or Program). The instruction clears this operand automatically. Default is false. |
OCmd_Oper | BOOL | Operator command to select Operator (Program to Operator). The instruction clears this operand automatically. Default is false. |
OCmd_Prog | BOOL | Operator command to select Program (Operator to Program). The instruction clears this operand automatically. Default is false. |
OCmd_Reset | BOOL | Operator command to reset all alarms and latched shed conditions. The instruction clears this operand automatically. Default is false. |
OCmd_ResetAckAll | BOOL | Operator command to acknowledge and reset all alarms and latched shed conditions. The use of OCmd_ResetAckAll is restricted to HMI. The instruction clears this operand automatically. Default is false. |
OCmd_StartFwd | BOOL | Operator command to Start Drive Forward. The instruction clears this operand automatically. Default is false. |
OCmd_StartRev | BOOL | Operator command to Start Drive Reverse. The instruction clears this operand automatically. Default is false. |
OCmd_Stop | BOOL | Operator command to Stop Drive. The instruction clears this operand automatically. Default is false. |
OSet_OutDatalink | REAL | Operator Setting of Output Datalink, in output datalink engineering units. Valid = any float (clamped) Default is 0.0. |
OSet_SpeedRef | REAL | Operator Setting of Speed Reference, in speed reference engineering units. Valid = any float (clamped) Default is 0.0. |
Private Output Members | Data Type | Description |
---|---|---|
HMI_BusObjIndex | DINT | This object's index in the bus array, for use by HMI display. Default is 0. |
MRdy_Acq | BOOL | 1 = Ready for MCmd_Acq, enable HMI button. |
MRdy_Bypass | BOOL | 1 = Ready for MCmd_Bypass, enable HMI button. |
MRdy_Check | BOOL | 1 = Ready for MCmd_Check, enable HMI button. |
MRdy_IS | BOOL | 1 = Ready for MCmd_IS, enable HMI button. |
MRdy_OoS | BOOL | 1 = Ready for MCmd_OoS, enable HMI button. |
MRdy_Physical | BOOL | 1 = Ready for MCmd_Physical, enable HMI button. |
MRdy_Rel | BOOL | 1 = Ready for MCmd_Rel, enable HMI button. |
MRdy_Virtual | BOOL | 1 = Ready for MCmd_Virtual, enable HMI button. |
ORdy_JogFwd | BOOL | 1 = Ready for OCmd_JogFwd, enable HMI button. |
ORdy_JogRev | BOOL | 1 = Ready for OCmd_JogRev, enable HMI button. |
ORdy_Lock | BOOL | 1 = Ready for OCmd_Lock, enable HMI button. |
ORdy_Normal | BOOL | 1 = Ready for OCmd_Normal, enable HMI button. |
ORdy_Oper | BOOL | 1 = Ready for OCmd_Oper, enable HMI button. |
ORdy_OutDatalink | BOOL | 1 = Ready for OSet_OutDatalink, enable data entry field. |
ORdy_Prog | BOOL | 1 = Ready for OCmd_Prog, enable HMI button. |
ORdy_Reset | BOOL | 1 = A latched alarm or shed condition is ready to be reset. |
ORdy_ResetAckAll | BOOL | 1 = A latched alarm or shed condition is ready to be reset or acknowledged. |
ORdy_SpeedRef | BOOL | 1 = Ready for OSet_SpeedRef, enable data entry field. |
ORdy_StartFwd | BOOL | 1 = Ready for OCmd_StartFwd, enable HMI button. |
ORdy_StartRev | BOOL | 1 = Ready for OCmd_StartRev, enable HMI button. |
ORdy_Stop | BOOL | 1 = Ready for OCmd_Stop, enable HMI button. |
ORdy_Unlock | BOOL | 1 = Ready for OCmd_Unlock, enable HMI button. |
Sts_FaultDesc | STRING | Description of motor controller fault, lookup from last fault code. |
Public InOut Members | Data Type | FBD Default Visibility | FBD Wiring required | Usage | Description |
---|---|---|---|---|---|
Ref_Ctrl_Set | RAC_ITF_DVC_PWRVELOCITY_SET | Visible | Required | InOut | Velocity Automation Device Object Settings Interface. |
Ref_Ctrl_Cmd | RAC_ITF_DVC_PWRVELOCITY_CMD | Visible | Required | InOut | Velocity Automation Device Object Command Interface. |
Ref_Ctrl_Sts | RAC_ITF_DVC_PWRVELOCITY_STS | Visible | Required | InOut | Velocity Automation Device Object Status Interface. |
BusObj | BUS_OBJ | Visible | Required | InOut | Bus component. |
Ref_FaultCodeList | RAC_CODE_DESCRIPTION[1] | Visible | Required | InOut | Fault Code to Fault Description lookup table for intelligent motor controller. |
RAC_ITF_DVC_PWRVELOCITY_SET Structure
The RAC_ITF_DVC_PWRVELOCITY_SET structure is the first of three structures exchanged with the associated Power Velocity Device Object to interface with the variable speed drive device. This structure handles settings, such as the speed reference, sent to the drive.
This parameter links the instruction to an external tag that contains necessary data for the instruction to operate. The external tag must be of the data type shown, or may be NULL. If NULL, other pins on the instruction are used to link the necessary data.
Members | Data Type | Description |
---|---|---|
InhibitCmd | BOOL | 1 = Inhibit user Commands from external sources, 0 = Allow Commands. |
InhibitSet | BOOL | 1 = Inhibit user Settings from external sources, 0 = Allow Settings. |
Speed | REAL | Speed reference (Hz). Valid = 0.0 to maximum drive frequency. |
RAC_ITF_DVC_PWRVELOCITY_CMD Structure
The RAC_ITF_DVC_PWRVELOCITY_CMD structure is the second of three structures exchanged with the associated Power Velocity Device Object to interface with the variable speed drive device. This structure handles commands, such as start, stop and jog, sent to the drive. It is an InOut parameter configured as optional (May Be Null).
This parameter links the instruction to an external tag that contains necessary data for the instruction to operate. The external tag must be of the data type shown, or may be NULL. If NULL, other pins on the instruction are used to link the necessary data.
Members | Data Type | Description |
---|---|---|
bCmd | INT | Commands (Bit Overlay): |
Physical | BOOL | Operate as a physical device. |
Virtual | BOOL | Operate as a virtual device. |
ResetWarn | BOOL | Reset warning status. |
ResetFault | BOOL | Reset fault status. |
Activate | BOOL | Activate output power structure. |
Deactivate | BOOL | Deactivate output power structure. |
CmdDir | BOOL | Select direction: 0 = Forward, 1 = Reverse. |
RAC_ITF_DVC_PWRVELOCITY_STS Structure
The RAC_ITF_DVC_PWRVELOCITY_STS structure is the third of three structures exchanged with the associated Power Velocity Device Object to interface with the variable speed drive device. This structure handles status, such as the speed feedback, active status, commanded and actual direction, received from the drive. It is an InOut parameter configured as optional (May Be Null).
This parameter links the instruction to an external tag that contains necessary data for the instruction to operate. The external tag must be of the data type shown, or may be NULL. If NULL, other pins on the instruction are used to link the necessary data.
Members | Data Type | Description |
---|---|---|
eState | DINT | Enumerated state of the device object:
0 = Unused,
1 = Initializing,
2 = Disconnected,
3 = Disconnecting,
4 = Connecting,
5 = Idle,
6 = Configuring,
7 = Available. |
FirstWarning | RAC_ITF_EVENT | First warning. |
FirstFault | RAC_ITF_EVENT | First fault. |
eCmdFail | DINT | Enumerated command failure code. |
Speed | REAL | Actual Speed (Hz). |
bSts | INT | Status (Bit Overlay): |
Physical | BOOL | 1 = Operating as a physical device. |
Virtual | BOOL | 1 = Operating as a virtual device. |
Connected | BOOL | 1 = Connected and communicating. |
Available | BOOL | 1 = Device is configured and can be operated. |
Warning | BOOL | 1 = Device has a warning. |
Faulted | BOOL | 1 = Device is faulted. |
Ready | BOOL | 1 = Device is ready to be activated. |
Active | BOOL | 1 = Device is active (power structure active, drive running). |
ZeroSpeed | BOOL | 1 = Motor is at zero speed (not rotating). |
ObjCtrl | BOOL | 0 = Object has control of this device, 1 = Object does not have control of this device (for example, local HIM or I/O has control). |
CmdDir | BOOL | Commanded direction: 1 = Reverse, 0 = Forward |
ActDir | BOOL | Actual (rotation) direction: 1 = Reverse, 0 = Forward |
Accelerating | BOOL | 1 = Motor is accelerating. |
Decelerating | BOOL | 1 = Motor is decelerating. |
AtSpeed | BOOL | 1 = Motor actual speed has reached speed reference. |
BUS_OBJ Structure
The BUS_OBJ structure links the variable speed drive to other devices and instructions in a complex control strategy, typically into a hierarchy. A Bus Object rolls up status and alarm information from lower level devices to higher level control and fans out commands from higher level control to lower level devices, and items link to the bus by referencing a single member of the BUS_OBJ array associated with the bus.
This parameter links the instruction to an external tag that contains necessary data for the instruction to operate. The external tag must be of the data type shown, or may be NULL. If NULL, the Bus functions of this instruction are not available.
Members | Data Type | Description |
---|---|---|
Inp_Cmd | DINT | Input to assert commands |
Out_Cmd | DINT | Resultant commands |
Inp_CmdLLH | DINT | Input for level normally high commands |
Out_CmdLLH | DINT | Resultant line level high commands |
Inp_Sts | DINT | Input to assert status |
Out_Sts | DINT | Resultant status |
Inp_CmdAck | DINT | Input to assert a command acknowledgement |
Out_CmdAck | DINT | Resultant command acknowledgements |
Inp_SeverityMax | DINT | Input: maximum alarm severity |
Out_SeverityMax | DINT | Resultant of maximum alarm severity |
Cfg_CmdMask | DINT | Propagation mask for commands |
Cfg_CmdLLHMask | DINT | Propagation mask for line level high commands |
Cfg_StsMask | DINT | Propagation mask for status |
Ref_Index | DINT | Bus array index |
RAC_CODE_DESCRIPTION[x] Structure
The RAC_CODE_DESCRIPTION[x] structure is an array of drive fault code number and fault code description pairs, used as a lookup table. The instruction searches the table for the fault code received from the drive and displays the corresponding fault description text.
This parameter links the instruction to an external tag that contains necessary data for the instruction to operate. The external tag must be of the data type shown, or may be NULL. If NULL, the fault code lookup function is not performed. Fault descriptions will only be shown if provided through the Device Object Status interface.
Members | Data Type | Description |
---|---|---|
Code | DINT | Code for which to look up Description. |
Desc | STRING | Description for given Code. |
RAC_EVENTStructure
RAC_EVENTstructures are used by the FirstFault and FirstWarning members in the RAC_ITF_DVC_PWRVELOCITY_STS structure. These items hold the event data received from the drive for the first drive fault and first drive warning records in the drive event history.
Members | Data Type | Description |
---|---|---|
Type | DINT | Event type:
1 = Status,
2 = Warning,
3 = Fault,
4 ...n = User. |
ID | DINT | User-definable event ID. |
Category | DINT | User-definable category (Electrical, Mechanical, Materials, Utility, etc.). |
Action | DINT | User-definable event action code. |
Value | DINT | User-definable event value or fault code. |
Message | STRING | Event message text. |
EventTime_L | LINT | Event timestamp (64-bit microseconds format). |
EventTime_D | DINT[7] | Event timestamp (year, month, day, hour, minute, second, microsecond format). |
Alarms
Discrete Logix tag-based alarms are defined for these members:
Member | Alarm Name | Description |
---|---|---|
Sts_FailToStart | Alm_FailToStart | Drive failed to start within the allotted time when commanded to start. |
Sts_FailToStop | Alm_FailToStop | Drive failed to stop within the allotted time when commanded to stop. |
Sts_IntlkTrip | Alm_IntlkTrip | Drive stopped by an Interlock Not OK. |
Sts_IOFault | Alm_IOFault | Drive communication with controller failed. |
Sts_DriveFault | Alm_DriveFault | The variable speed drive is reporting it has a fault condition. |
Mark the alarm as used or unused and set standard configuration members of the discrete Logix Tag based alarm. Use this format to access alarm elements:
Tag.@Alarms.AlarmName.AlarmElement
The PVSD instruction uses these alarms:
- Raises the Fail to Start alarm when the drive is commanded to start but run feedback is not received within the configured failure time.
- Raises the Fail to Stop alarm when the drive is commanded to stop but run feedback does not drop within the configured failure time.
- Raises the Interlock Trip alarm when the motor is running and an interlock not-OK condition causes the motor to stop. If interlocks are not bypassed, a bypassable interlock or a non-bypassable interlock not-OK condition initiates an interlock trip. If interlocks are bypassed, only a non-bypassable interlock not-OK condition initiates an interlock trip.
- Raises the I/O Fault alarm when I/O communication with the variable speed drive is lost. For the Power Velocity Device interface, this is detected when the Ref_Ctrl_Sts.Connected bit goes false (to 0). For the discrete signal interface, used when Ref_Ctrl_Sts is NULL, this is detected when Inp_IOFault goes true (to 1).
- Raises the Drive Fault alarm when the drive reports a drive faulted condition. For the Power Velocity Device interface, this is detected when the Ref_Ctrl_Sts.Faulted bit goes true (to 1). For the discrete signal interface, which is used when Ref_Ctrl_Sts is NULL, this is detected when Inp_Faulted goes true (to 1).
Program, Operator, and External commands reset latched alarms, and reset and acknowledge all alarms of the instruction (Alarm Set) at the same time. This diagram shows how the commands interact with the PVSD instruction.

Operation
This diagram illustrates functionality of the PVSD instruction:

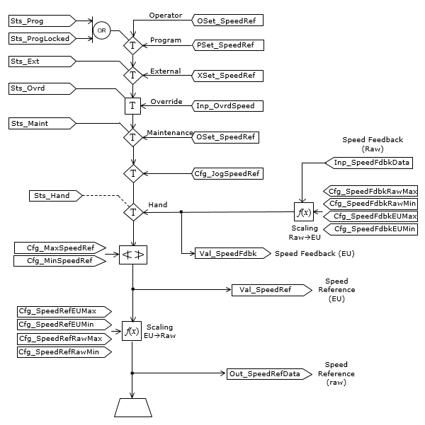
The second diagram illustrates the handling of the drive speed reference (setpoint) and drive speed feedback:

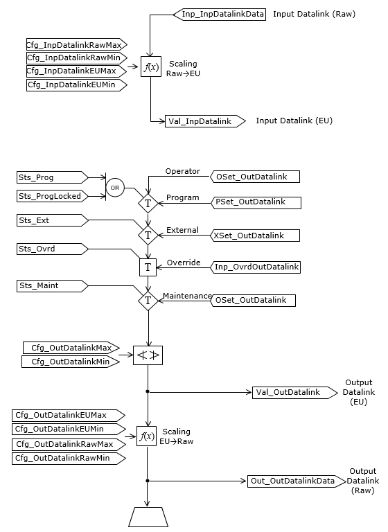
The third diagram illustrates the handling of the optional input datalink and output datalink functions:

Monitor the PVSD Instruction
Use the operator faceplate from the PlantPAx library of Process objects for monitoring.
Affects Math Status Flags
No.
Major/Minor Faults
None specific to this instruction. See Index Through Arrays for array-indexing faults.
Execution
Ladder Diagram
Condition/State | Action Taken |
---|---|
Prescan | Any commands received before first scan are discarded. The motor is de-energized and treated as if it were commanded to stop. |
Instruction first run | Any commands received before first scan are discarded. The motor state is evaluated and the instruction aligns with the current state of the motor, as if the Hand command source were selected. |
Rung-condition-in is false | Handled the same as if the motor is taken Out of Service by command. The motor outputs are de-energized, and the motor Command Source is shown as Program Out of Service on the HMI. All alarms are cleared. The rung-condition-out continues as false. |
Rung-condition-in is true | Set rung-condition-out to rung-condition-in. The instruction executes. |
Postscan | Rung-condition-out is cleared to false. |
Function Block Diagram
Condition/State | Action Taken |
---|---|
Prescan | Any commands received before first scan are discarded. The motor is de-energized and treated as if it were commanded to stop. |
Instruction first run | Any commands received before first scan are discarded. The motor state is evaluated and the instruction aligns with the current state of the motor, as if the Hand command source were selected. |
Instruction first scan | See instruction first run in the function block diagram table. |
EnableIn is false | Handled the same as if the motor is taken Out of Service by command. The motor outputs are de-energized, and the motor Command Source is shown as Program Out of Service on the HMI. All alarms are cleared. EnableOut is set to false. |
EnableIn is true | EnableOut is set to true. The instruction executes. |
Postscan | EnableIn and EnableOut bits are cleared to false. |
Structured Text
In Structured Text, EnableIn is always true during normal scan. Therefore, if the instruction is in the control path activated by the logic it will execute.
Condition/State | Action Taken |
---|---|
Prescan | See Prescan in the Function Block Diagram table. |
Instruction first run | See Instruction first run in the Function Block Diagram table. |
EnableIn is true | See EnableIn is true in the Function Block Diagram table. |
Postscan | See Postscan in the Function Block Diagram table. |
Example
In the following example, the first three reference (InOut parameter) tags are used to interface to a Power Velocity Device object, provided by Commercial Engineering. These tags provide the Speed Reference setting to the drive, the various activate (start), deactivate (stop), and clear fault commands to the drive, and drive status from the drive, including status such as active (running), actual speed, commanded and actual direction, and fault and warning information and test. The next InOut parameter links this drive to a bus of related devices, control modules, equipment modules and unit(s) in a hierarchy used to fan out commands and roll up status and alarm information for use in complex control strategies and sequences.
In this example, the Fault Code List parameter is not used because the textual fault information is received from the Power Velocity Device object, and no lookup from a fault code is required in this instance.
Ladder Diagram

Function Block Diagram

Structured Text
PVSD(MyNG_PVSD, MyNG_PVSD_Ctrl_Set, MyNG_PVSD_Ctrl_Cmd, MyNG_PVSD_Ctrl_Sts, MyNG_Bus[19], 0)
Provide Feedback