Clutch Brake Wiring-Program Example
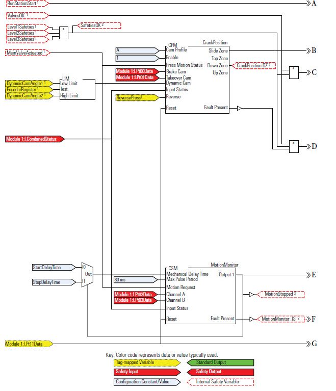
The following examples illustrate the use of some of the Metal Form instructions in a press safety application, including the three Clutch Brake instructions (CBIM, CBSSM, and CBCM), the Camshaft Motion Monitor (CSM), and the Crankshaft Position Monitor (CPM).
Wiring Diagram

Programming Diagram


Ladder Diagram



The programming software is used to configure the input and test output parameters of the
Guard I/O
module, as shown.Module Definition

Rockwell Automation suggests selecting
Exact Match
from the Electronic Keying
list. You can also select Compatible Match
.Module Input Configuration

Module Test Output Configuration

Provide Feedback