Coordinated System Time
The coordinated system time (CST) property specifies a synchronized time value for all the modules within a single
ControlLogix
chassis. The CST timestamp is a 64-bit value that represents the number of microseconds since the CST master started counting. Data timestamped with CST data from modules within a single ControlLogix
chassis can be compared to determine the relative time between data samples.When there is a CST master in the chassis, all the I/O modules and controllers in that chassis can keep their CST clocks synchronized. The other modules or controllers must have a CST option selected for the communication format when you add the device to the controller organizer.
To define a controller as the master
- Place the cursor over the Controller folder.
- Right-click and chooseProperties.
- Select theDate/Time tab.
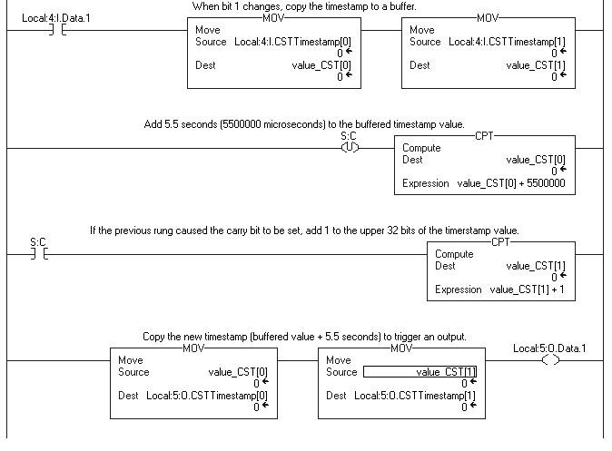
- Select theEnable Time Synchronizationcheck box.The CST value is stored as an array of two DINT elements. The TIMESTAMP[0] element stores the lower 32 bits; the TIMESTAMP[1] elements stores the upper 32 bits.You can compare the CST clocks of different modules in the same chassis for timekeeping purposes. For example, knowing when an input bit changed by checking the CST timestamp from the input module, you can schedule an output bit to change 4.736 seconds later according to the CST clock in the output module. If you measure the time interval with another clock, you will find that it is very close to the planned 4.736 seconds (probably within a microsecond).Not all I/O modules support the CST option. You select CST when you specify the communication format as you add the I/O module to the controller organizer.For example, module INPUT and module OUTPUT are in the chassis and are synchronized with the same CST master. To make an output transition 5.5 seconds (5,500,000 microseconds) after an input transitions:
- Check to see when INPUT.0 changes.
- Copy the CST timestamp from that change and add 5,500,000.
- Copy the result to the scheduled time for OUTPUT and set OUTPUT.0For example:

The controller also has a WALLCLOCKTIME object that is similar to the CST timestamp. The WALLCLOCKTIME object is a 64-bit value that represents the number of microseconds that have elapsed since 31 December 1971.
Use a GSV instruction to capture the current WALLCLOCKTIME into a DINT array with two elements. The first element (for example, tag_name[0]) stores the lower 32 bits; the second element (for example, tag_name[1]) stores the upper 32 bits.
Provide Feedback